2. 内蒙古自治区白云鄂博矿多金属资源综合利用重点实验室, 包头 014010
2. Key Laboratory of Integrated Exploitation of Bayan Obo Multi-Metal Resources, Inner Mongolia University of Science and Technology, Baotou 014010
全球变暖已成为全世界最关心的环境问题.当前, 全球发电行业所排放的CO2占全球CO2总排放量的40%, 预计到2030年时, 全球发电量将比现在增加1倍, 如不采取有效的措施, CO2排放量也将随之增长2/3, 如何削减与控制电力行业CO2的排放量已成为国际社会普遍关注的焦点(周绪忠等, 2015;盖群英等, 2008).
现有研究表明, 化学吸收法是脱除CO2最有效及最有可能实现产业化的方法之一(徐莉等, 2009;翟彦青等, 2009;Ma Mun et al., 2007).尽管化学吸收法在煤气化、燃油重整和燃煤电厂烟气脱CO2等领域都有应用, 但都存在吸收效率不高和能耗过高的问题(Rivera-Tinoco et al., 2010; Kumar et al., 2002; Ohtaguchi et al., 1995), 工业应用没有全面普及.为此, 国内外学者从新吸收剂开发、吸收装置改进、能耗高效利用等方面进行了广泛研究(Rodriguez et al., 2011; Romano et al., 2010; Navaza et al., 2009; Mandal, 2006;Reimer et al., 1995).对于吸收剂开发研究而言, 化学吸收法捕集CO2研究的重点在于研制取代单一吸收剂的高效低耗混合吸收剂上, 并已取得了一系列成果(Mota-Martinez et al., 2014; Setameteekul et al., 2008).
本文通过结合醇胺、烯胺两种体系各自的特点, 开展一种新型混合胺吸收剂吸收特性的研究, 此MDEA-TETA新型混胺吸收剂既可利用醇胺中甲基二乙醇胺(MDEA)的能耗小的优点, 又可利用烯胺中三乙烯四胺(TETA)吸收效率高的特点.实验中研究MDEA-TETA的吸收时间、不同浓度配比和反应温度3个因素对吸收效率的影响, 同时与传统的单一吸收剂MDEA的吸收效率进行对比, 定量分析吸收规律, 得出此新型MDEA-TETA混合胺吸收剂的吸收特性及最佳配比.
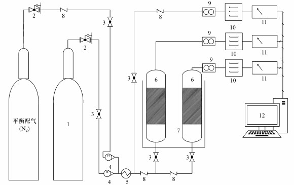
2 材料和方法(Materials and methods) 2.1 实验装置根据内蒙古某燃煤电站烟气净化后的组分检测, 其组分主要为CO2和N2, 据此实验室配置N2占比84.2%、CO2占比15.8%的模拟烟气, 用以模拟实际烟气.化学吸收剂MDEA、TETA为分析纯试剂, 混合气体的流量控制在0.45 m3·h-1.实验流程见图 1, 用玻璃转子流量计调节进气气体的流速, 用高温烟气分析仪测定吸收前后烟气中的CO2含量.
![]() |
| 图 1 吸收实验流程图(1.高压储气罐, 2.减压阀, 3.球阀, 4.转子流量计流量计, 5.换热器, 6.吸收反应器, 7.恒温水浴, 8.止回阀, 9.湿气气体流量计, 10.干燥器, 11.烟气分析仪, 12.计算机数据采集) Fig. 1 Equipment and flow of absorption experiment |
实验中利用纯二氧化碳气体、纯氮气来模拟烟气, 反应温度为20~65 ℃, 反应时间为5~60 min.吸收液的总胺浓度控制在3.0 mol·L-1, 添加剂TETA浓度为0.3 mol·L-1, 混合胺溶液中MDEA和TETA的摩尔浓度比为9:1、6:1和4:1.
CO2吸收率可以通过进口和出口气体的流量及烟气中CO2的浓度计算得到, 进、出口气体流量分别为V1、V2, 烟气中CO2的浓度分别为ρ1和ρ2, 则CO2吸收率ΔX=V1ρ1-V2ρ2.烟气中CO2的浓度每分钟测定测一次, 取每个时间间隔内的平均值作为该时段内烟气中CO2的浓度.
3 结果与讨论(Results and discussion) 3.1 吸收时间对CO2吸收效率的影响吸收时间对CO2吸收效率的影响规律如图 2所示.从图 2中可以看出, 单一吸收剂MDEA对CO2的吸收效率随着吸收时间的增加基本成比例递减, 而添加了TETA后, 混胺吸收剂在5~20 min时一直保持着良好的吸收性能, 说明此时MDEA和TETA各自与CO2发生反应, 且TETA中含有多个伯胺和仲胺, 伯胺、仲胺中的氮原子在吸收反应中起着关键作用.混胺吸收剂对CO2的吸收效率在20~45 min陡然下降的原因除了MDEA、TETA的浓度和体积下降外, 主要是因为吸收CO2过程中MDEA中的叔胺质子化生成的OH-与CO2反应生成单一烷基碳酸盐, TETA中的伯胺和仲胺与CO2反应生成稳定的氨基甲酸盐, 随着反应进行, 体系的pH值逐渐降低, 此时, 烷基碳酸盐和氨基甲酸盐起主导作用, MDEA、TETA发生了化学反应的负交互作用, 导致吸收效率下降.而在45 min后吸收效率的递减速度变缓, 说明此时溶液中的TETA有效组分大部分已经与CO2反应, 溶液中的吸收以物理吸收为主, 化学吸收只占很小一部分, 吸收效率降到一定程度也相应趋于平缓, 直至最后溶液中的CO2吸收达到饱和.
![]() |
| 图 2 不同温度下CO2吸收效率随时间的变化曲线 Fig. 2 Effect of absorption time on absorption efficiency at different temperatures |
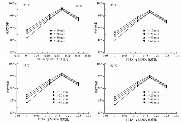
图 3为TETA与MDEA配比对CO2吸收效率的影响规律.从图 3中可以看出, 添加了TETA的混胺吸收剂的吸收效率明显高于单一吸收剂MDEA的吸收效率, 说明在相同的时间内, 添加TETA后, 整个混胺吸收液的吸收能力得以提高.但从图 3中还可以看出, 并不是TETA的浓度越高越好, 当TETA:MDEA=1:6时混胺吸收剂的吸收效率最高, 吸收效率在60 min内都维持在90%以上.说明当添加的TETA的量至一定值后, 混合液的吸收特性基本不再受TETA相对浓度的影响.
![]() |
| 图 3 不同温度下TETA与MDEA浓度配比对CO2吸收效率的影响 Fig. 3 Effect of proportion of TETA and MDEA on the absorption efficiency at different temperatures |
不同时间下反应温度对CO2吸收效率的影响如图 4所示.由图 4可见, 当温度小于45 ℃时, 温度对单一吸收剂MDEA吸收效率的影响小于对混胺吸收剂MDEA-TETA吸收效率的影响, 而当温度大于45 ℃时, 温度对单一吸收剂MDEA吸收效率的影响大于对混胺吸收剂MDEA-TETA吸收效率的影响, 表明TETA的活化性能在45 ℃以后逐渐增强.
![]() |
| 图 4 温度对CO2吸收效率的影响 Fig. 4 Effect of temperature on the absorption efficiency |
1) MDEA-TETA吸收CO2的效果明显优于常用的醇胺MDEA, 在MDEA中加入TETA, 能发生化学反应交互作用, 显著提高CO2的吸收效率.在一定的实验条件下吸收效率都维持在90%以上, 把它作为新型的吸收剂具有研究价值.
2) MDEA-TETA在5~20 min时的吸收效率维持在较高水平, 20~45 min陡然下降, 在45 min后吸收效率的递减速度变缓;添加剂TETA的浓度不是越高越好, 在MDEA和TETA浓度比为6:1左右时吸收效率最佳;吸收效率随着温度的升高而下降, 45 ℃以后下降趋势变缓.
3) 当MDEA和TETA浓度比在6:1左右时, 反应时间在5~20 min内, 反应温度在25~65 ℃内都可以保证相对较佳的CO2吸收效果, 且活化剂烯胺量较低, 小于20%, 成本较低, 有工业应用价值.
| [${referVo.labelOrder}] | 盖群英, 张永春, 周锦霞, 等.2008. 醇胺溶液吸收与解吸CO2的研究[J]. 环境污染与防治 , 2008, 30 (6) : 62–65. |
| [${referVo.labelOrder}] | Kumar P S, Hogendoorn J A, Feron P, et al. 2002. New absorption liquids for the removal of CO2 from dilute gas streams using membrane contactors[J]. Chemical Engineering Science , 57 (9) : 1639–1651. DOI:10.1016/S0009-2509(02)00041-6 |
| [${referVo.labelOrder}] | Ma Mun S, Svendsen H F, Hoff K A, et al. 2007. Selection of new absorbents for carbon dioxide capture[J]. Energy Conversion and Management , 48 (1) : 251–258. DOI:10.1016/j.enconman.2006.04.007 |
| [${referVo.labelOrder}] | Mandal B P, Bandyopadhyay S S. 2006. Absorption of carbon dioxide into aqueous blends of 2-amino-2-methyl-1-propanol and monoethanolamine[J]. Chemical Engineering Science , 61 (16) : 5440–5447. DOI:10.1016/j.ces.2006.04.002 |
| [${referVo.labelOrder}] | Mota-Martinez M T, Samdani S, Berrouk A S, et al. 2014. Effect of Additives on the CO2 Absorption in Aqueous MDEA Solutions[J]. Industrial & Engineering Chemistry Research , 53 (51) : 20032–20035. |
| [${referVo.labelOrder}] | Navaza J M, Gomez-Diaz D, La Rubia M D. 2009. Removal process of CO2 using MDEA aqueous solutions in a bubble column reactor[J]. Chemical Engineering Journal , 146 (2) : 184–188. DOI:10.1016/j.cej.2008.04.040 |
| [${referVo.labelOrder}] | Ohtaguchi K, Koide K, Yokoyama T. 1995. An ecotechnology-integrated MEA process for CO2 removal[J]. Energy Conversion and Management , 36 (6) : 401–404. |
| [${referVo.labelOrder}] | Rivera-Tinoco R, Bouallou C. 2010. Comparison of absorption rates and absorption capacity of ammonia solvents with MEA and MDEA aqueous blends for CO2 capture[J]. Journal of Cleaner Production , 18 (9SI) : 875–880. |
| [${referVo.labelOrder}] | Rodriguez N, Mussati S, Scenna N. 2011. Optimization of post-combustion CO2 process using DEA-MDEA mixtures[J]. Chemical Engineering Research & Design , 89 (9) : 1763–1773. |
| [${referVo.labelOrder}] | Romano M C, Chiesa P, Lozza G. 2010. Pre-combustion CO2 capture from natural gas power plants, with ATR and MDEA processes[J]. International Journal of Greenhouse Gas Control , 4 (5) : 785–797. DOI:10.1016/j.ijggc.2010.04.015 |
| [${referVo.labelOrder}] | Reimer P, Ormerod W G. 1995. International perspectives and the results of carbon dioxide capture, disposal, and utilization studies[J]. Energy Conversion Management , 36 (6) : 813–818. |
| [${referVo.labelOrder}] | Setameteekul A, Aroonwilas A, Veawab A. 2008. Statistical factorial design analysis for parametric interaction and empirical correlations of CO2 absorption performance in MEA and blended MEA/MDEA processes[J]. Separation and Purification Technology , 64 (1) : 16–25. DOI:10.1016/j.seppur.2008.09.002 |
| [${referVo.labelOrder}] | 徐莉, 贾庆, 侯凯湖.2009. MDEA-TETA溶液中CO2的解吸动力学研究[J]. 石油与天然气化工 , 2009, 38 (4) : 298–301. |
| [${referVo.labelOrder}] | 周绪忠, 李水娥, 仵恒, 等.2015. 用混合醇胺吸收燃煤烟气中CO2的试验研究[J]. 湿法冶金 , 2015, 34 (5) : 432–434. |
| [${referVo.labelOrder}] | 翟彦青, 徐新, 蒋力培.2009. 醇胺溶液吸收二氧化碳的实验研究[J]. 化学通报 , 2009 (7) : 660–664. |
2016, Vol. 36





