三维地震技术是在二维地震技术的基础上发展起来的.相对于二维地震勘探,三维地震勘探前期需要设计和优选三维采集观测系统,野外施工需要使用较多的检波器等等,造成施工效率低,采集成本高等问题,因此工程上几乎没有使用三维地震勘探的先例.但是随着浅层精确勘探的需要,人们将工程地震勘探的目光从二维转向了三维,因为相对于二维地震勘探,三维地震数据具有地震地质信息丰富、空间分辨率高等优点,经过地震资料的处理和解释,可以获得高品质的地震地质剖面,从而直观的反映地下界面的构造特征.浅层三维的尺度要小于深层三维,因此浅层三维要求的精度更高,处理和解释的难度更大.开展浅层三维地震勘探的研究是很有必要的.
三维地震勘探技术在工程应用中处于刚刚起步的阶段.目前三维地震勘探技术应用比较广泛的为石油勘探领域,浅层三维则主要应用于煤田地震勘探.Bachrach和Mukerji(2001) 设计了一系列试验,研究并评价了利用三维超浅层地震反射法实现对高分辨率近地表成像的有效性.Sloan等(2008) 等人利用三维超浅层地震反射法成功地对位于美国堪萨斯州劳伦斯附近的一处古迹中的浅部古河道成像.Hoekstra等(2009) 等人进行了三维地震勘探方法对厚度小于100 m的超浅层成像研究.国内有学者(吕公河等,2008;尹喜玲,2010;熊永红等,2013;石战结等,2013)进行了三维地震勘探在工程中的应用性研究,提出了适合浅层三维地震勘探的野外工作程序及数据处理流程.
本文对某大型水利工程浅层三维地震勘探观测系统进行了深入的研究,确定了三维地震观测系统设计的主要原则,并在引进仪器设备道数有限的情况下,采用既能保证质量又经济可行的观测系统,对建筑物基础覆盖层及基岩面进行了探测,首次成功获取了目标层埋深小于50 m的高精度三维地震数据体,为浅层三维地震在工程中的推广和应用积累了宝贵的经验.
1 三维地震观测系统设计 1.1 三维地震勘探的野外采前试验 1.1.1 采集试验装置试验采用引进的地震采集便携式主机(图 1)及数字化检波器(图 2),仪器采集道数为192道.便携式主机具有以下特点:(1) 携带方便;(2) 数据质量的一致性好;(3) 操作方便;(4) 可扩展性好.同时主机搭配高级应用软件,采用可视化图形界面,可以直观的看到炮点、检波点等位置信息.
|
图 1 便携式主机 Fig. 1 Central recording unit |
|
图 2 数字化检波器 Fig. 2 Digital geophone |
测区位于某大型水利工程防渗墙外侧,地貌地形以岗垄、残丘为主,区内出露的地层主要为第四系,工区经钻孔揭露表层为粉质黏土,基岩为中厚层状灰岩、泥质条带灰岩、硅质或白云质灰岩、白云岩等,深度大约为30 m左右,地震地质条件良好,具备进行地震勘探的条件(图 3).
|
图 3 采集实验现场地质条件 Fig. 3 Site geological conditions |
传统的二维地震采集观测系统的采集参数主要包括:炮间距、道间距、最大(最小)偏移距、覆盖次数等,而三维地震采集观测系统由于采用“面积”的采集方式,因此其采集参数除了上述几种外,还包括面元大小、接收线距、炮线距等参数的选择.
一个工区的采集参数是与工区的地球物理参数对应的,只有确定了工区的地球物理参数,才能在此基础上进行采集参数的选择和论证.在进行采集参数论证时,需要根据研究工区不同的地质条件、构造特点等选取一个或多个具有代表性的参考点,并在选取的参考点上提取所需的地球物理参数信息.常用的地球物理参数有:地震层位、层位双程时、叠加速度、层速度、埋深、地层倾角、最高频率及主频等,它们来源于测井、地震处理、地震解释等地球物理方法和技术.
由于三维地震是高密度采集,并且一般要求一次成功.因此要求三维地震记录系统应具有稳定可靠的性能和采用最佳的施工参数.所以在生产工作前,首先进行了严格的检查测试工作.
(1) 记录系统的性能测试:测试内容包括仪器检查、检波器检查、检波器敲击测试、开门信号测试等.
(2) 采集参数试验:主要包括干扰波调查、激发条件、道距测试和折射调查点、线采集测试.
(3) 表层低速带调查:表、浅层速度变化大的地区,对地震勘探成果的影响是不可忽视的.三维地震由于是在同一基准面元上进行叠加的,因此静校正问题显得较为重要.其调查方法,主要采用小折射法.
(4) 震源测试:震源是提高记录信噪比的重要保证,也是提高分辨率的关键措施,除了首先要保证满足勘探深度所需的激发能量外,还要使激发的地震波频谱特性(主谱高,频带宽)满足分辨率的要求,同时还需考虑安全、成本、效率等因素.通过前期的测试并根据实验现场的地震地质特点,选取如表 1所示的采集参数.
|
|
表 1 采集参数 Table 1 Geometry parameters |
根据工区地震地质条件选择好采集参数以后,就可以进行采集观测系统的设计,观测系统的设计需要综合考虑现场的地形、地貌、障碍物等因素,选择最优的观测系统方案(侯成福等,2007;骆宗强等,2012).
陆上三维地震观测系统分为“面积”观测系统和“直线”观测系统两大类(图 4).
|
图 4 陆上三维观测系统分类图 Fig. 4 Land 3-D geometry classification chart |
地震线束观测系统是目前三维地震大面积施工中最常用的类型,该系统是由多条平行的接收排列和垂直的炮点排列组成.
图 5为地震勘探观测系统设计图,工区覆盖面积为114 m×132 m,地下满覆盖面积为60×80 m,全工区总炮数为460炮.野外施工时,当探测深度小于50 m时,采用24磅大锤激发,探测深度达到50~100 m时,采用自行设计的人工夯锤震源(80 kg).
|
图 5 陆上三维观测系统设计 Fig. 5 Land 3-D geometry design |
三维地震勘探数据处理的流程与二维类似,但速度分析、偏移归位的变化较大.
2.1 浅层三维地震数据的特点依据三维地震资料处理流程对采集的地震数据进行处理,在保证资料高保真的前提下,有效去除资料的噪声和干扰是提高资料信噪比、提高资料拼接处理质量的关键.从采集的原始资料可以看出(图 6),资料受到的干扰噪声主要包括:面波、交流电干扰、浅层折射等,需要综合应用多种去噪方法和技术,对其进行有效压制.
|
图 6 三维地震勘探原始单炮及噪声 Fig. 6 3-D seismic exploration raw data and noise |
根据地质任务和处理技术要求,结合本地区已有的资料的经验和认识,认真分析了原始资料的特点,有针对性的进行了流程设计、参数测试等工作,确定合理的方法和参数,制定了合理的处理流程(图 7).
|
图 7 三维地震资料处理流程图 Fig. 7 3-D seismic data processing flow chart |
通过对原始地震资料特点的分析,设计了层析静校正、地表一致性振幅补偿等处理流程,资料处理过程中主要面临和解决了以下几个方面的问题:
(1) 静校正问题
目前解决静校正问题主要有两种方法:折射静校正和层析静校正(于豪等,2012).折射静校正是建立在折射界面相对稳定的前提下,当折射界面比较复杂,初至不清晰时,使用折射静校正效果往往不佳(唐汉平,2014).而层析静校正是
通过多路径射线追踪技术逐步迭代寻优,反演出合理的近地表速度结构,可以适应复杂的近地表速度纵、横向变化.因此采用层析静校正对资料进行处理(图 8).
|
图 8 层析静校正应用前、后单炮对比 Fig. 8 Comparison of before and after applying tomographic static correction |
(2) 噪声干扰问题
本区地震资料主要受声波、 面波、 多次折射等噪声的干扰,进行叠前去噪是资料处理流程中的重要一步(图 9).
|
图 9 去噪效果 Fig. 9 Result of wave field filtering |
(3) 精细速度分析和分频剩余静校正
速度分析是为叠加提供最佳叠加速度,速度谱法速度分析是速度分析方法中的一种,也是目前最常用的速度分析方法,通过速度分析估算出叠加速度,利用估算的叠加速度来校正零偏移距走时,并且把数据体压缩为叠加剖面,当然,在进行完野外静校正后,地震资料还残余有各种剩余静校正时移,其对速度分析的精度势必有一定的影响,因此需要对地震资料迭代进行剩余静校正和速度分析,以提高拾取速度的质量来更好的进行数据叠加(图 10).
|
图 10 剩余静校正结果和叠加速度体 Fig. 10 Result of residual static correction and the stacking velocity cube |
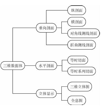
2.3 三维地震数据处理结果显示 三维地震数据的成果展示分为垂向剖面显示、水平剖面显示和立体显示三大类(图 11).三维显示可以直观的还原目标靶区的地质构造特征.
|
图 11 三维地震资料成果展示分类图 Fig. 11 3-D seismic results display classification chart |
由三维偏移数据体可见(图 12),基岩面在三维情况下呈现为向西南方向上倾的单斜形态,且整体看较为平顺、稳定,其高程在140~145m之间变化.经与地质剖面对比,基岩面形态一致,深度相对误差为6.8%.
|
图 12 三维地震资料成果的三维显示 (a)垂直剖面和水平剖面联合显示;(b)立体显示. Fig. 12 3-D seismic data display (a)Vertical and horizontal section;(b)Stereo. |
本文详细介绍了某大型水利工程浅层三维地震勘探的试验、采集和处理过程,对浅层三维地震勘探方法和关键技术进行了详细分析和探讨,从观测系统设计、野外施工程序和方法、资料处理及解释进行了系统探索与研究.经过分析,得出如下结论:
(1) 引进的地震采集系统性能稳定、采集效果良好,资料整体信噪比较高,最终偏移剖面目的层主频达到了90 Hz以上;证明项目组仪器选型、配置正确,完全胜任浅层三维地震勘探工作.
(2) 通过实验研究总结出了:工区地质资料收集、采集参数设计、采集参数论证、观测系统设计、仪器测试、震源试验、表层低速带调查、数据采集等三维地震勘探野外施工程序和方法.
(3) 首次成功将三维地震勘探应用于埋深小于50 m的水利水电浅层工程勘探,设计了适合浅层三维地震勘探资料处理的处理流程,经与工区内钻孔资料进行对比分析,得到了高精度的三维数据体.
致 谢 感谢专家和编辑部老师的支持和帮助.
| [1] | Bachrach R, Mukerji T. 2001. Fast 3D ultra shallow seismic reflection imaging using portable geophone mount[J]. Geophysical Research Letters, 28(1): 45-48. |
| [2] | Hoekstra B, Lippus C, Huggins R. 2009. Shallow fault detection using 3-D seismic reflection surveys[C].//Proceedings of the 22nd EEGS Symposium on the Application of Geophysics to Engineering and Environmental Problems. Fort Worth, Texas: Environment and Engineering Geophysical Society: 383-391. |
| [3] | HOU Cheng-Fu, JIANG Lian-Bin, GAO Shu-Qin. 2007. 3-D geometry and acquisition footprints[J]. Geophysical Prospecting (in Chinese), 42(6): 611-615. |
| [4] | LUO Zhong-Qiang, WEI Wei, SUN Wei-Jia, et al. 2012. Acquisition footprint analysis of 3D seismic survey[J]. Progress in Geophysics (in Chinese), 27(2): 548-554, doi: 10.6038/j.issn.1004-2903.2012.02.018. |
| [5] | LÜ Gong-He, DI Zhi-Xin, ZHU Wei-Qiang, el al. 2008. 3-D shallow seismic exploration technique in beach area[J]. Oil Geophysical Prospecting (in Chinese), 43(6): 613-622. |
| [6] | SHI Zhan-Jie, TIAN Gang, ZHAO Wen-Ke, et al. 2013. Application on ultra-shallow 3D seismic exploration technology[J]. Journal of Zhejiang University (Engineering Science) (in Chinese), 47(5): 912-917. |
| [7] | Sloan S D, Steeples D W, Tsoflias G P. 2008. Imaging a shallow paleo-channel using 3D ultra-shallow seismic reflection methods[C].//Proceeding of the 21st EEGS Symposium on the Application of Geophysics to Engineering and Environmental Problems. Philadelphia, Pennsylvania: EEGS. |
| [8] | TANG Han-Ping. 2014. Analysis of shallow static correction problem and the application of static correction with first arrival (in Chinese)[MSc thesis]. Xi'an: Chang'an University. |
| [9] | XIONG Yong-Hong, ZHANG Jian-Qing, LIU Run-Ze. 2013. A study of the application of 3D shallow seismic exploration to Taocha[J]. Chinese Journal of Engineering Geophysics (in Chinese), 10(2): 227-235. |
| [10] | YIN Xi-Ling. 2010. Study on shallow 3-D seismic survey in urban engineering investigation (in Chinese)[MSc thesis]. Hangzhou: Zhejiang University. |
| [11] | YU Hao. 2012. Applicability analysis of refraction static correction and tomographic inversion static correction. Progress in Geophysics (in Chinese), 27(6): 2577-2584, doi: 10.6038/j.issn.1004-2903.2012.06.035. |
| [12] | 侯成福, 蒋连斌, 高书,琴. 2007. 三维观测系统与采集脚印[J]. 石油地球物理勘探, 42(6): 611-615. |
| [13] | 骆宗强, 魏伟, 孙伟家,等. 2012. 三维地震观测系统采集脚印定量分析[J]. 地球物理学进展, 27(2): 548-554, doi: 10.6038/j.issn.1004-2903.2012.02.018. |
| [14] | 吕公河, 邸志欣, 朱伟强,等. 2008. 滩海浅层三维地震勘探技术[J]. 石油地球物理勘探, 43(6): 613-622. |
| [15] | 石战结, 田刚, 赵文轲,等. 2013. 超浅层三维地震勘探技术应用[J]. 浙江大学学报(工学版), 47(5): 912-917. |
| [16] | 唐汉平. 2014. 浅层地震静校正技术问题分析与初至静校正方法应用研究[硕士论文]. 西安: 长安大学. |
| [17] | 熊永红, 张建清, 刘润泽. 2013. 南水北调陶岔渠首浅层三维地震勘探应用研究[J]. 工程地球物理学报, 10(2): 227-235. |
| [18] | 尹喜玲. 2010. 城市浅层三维地震勘探方法研究[硕士论文]. 杭州: 浙江大学. |
| [19] | 于豪. 2012. 折射波静校正与层析静校正技术适用性分析[J]. 地球物理学进展, 27(6): 2577-2584, doi: 10.6038/j.issn.1004-2903.2012.06.035. |
2016, Vol. 31

