2) Shandong Engineering Research Center of Marine Exploration and Conservation, Ocean University of China, Qingdao 266100, China;
3) Key Laboratory of Gas Hydrate, Ministry of Natural Resources, Qingdao Institute of Marine Geology, Qingdao 266237, China;
4) Institute of Marine Science and Technology, Shandong University, Qingdao 266232, China
Natural gas hydrates (NGHs) have been considered as a promising and new strategic energy resource due to the wide distribution and vast reserves in nature (Sloan, 2003). The safe extraction of natural gas from hydrate reservoirs inherently involves coupled multiple physics (Wan et al., 2023) and basically requires a thorough understanding of mechanical properties of hydrate-bearing sediments (Wan et al., 2022). To deepen this understanding, natural cores of hydrate-bearing sediments have been collected from different regions along the continental margin. Examples include the Blake Ridge and the Gulf of Mexico (Winters, 2000; Yun et al., 2006), the Nankai Trough (Priest et al., 2015; Yamamoto, 2015), the Krishna-Godavari Basin (Yun et al., 2010; Yoneda et al., 2019a), the Ulleung Basin (Kwon et al., 2011; Lee et al., 2013), and the northern South China Sea (SCS) (Kuang et al., 2019; Wei et al., 2021). These natural cores have been well tested, but all the cores are of high costs. Joint measurements on a single core are preferred to acquire various geotechnical properties such as hydraulic permeability (Jang et al., 2019), compressibility (Priest et al., 2019; Yoneda et al., 2019b), and shear strength (Yoneda et al., 2015). Alternatively, remodeled samples are widely adopted in the laboratory by using natural sediments as the host for artificial NGHs, exploring mechanical properties of hydrate-bearing sediments.
Mechanical properties of marine sediments depend on the consolidation history (e.g., under consolidated, normally consolidated, and over consolidated). Over consolidated sediments (i.e., the effective overburden stress currently experiencing is lower than the maximum effective over-burden stress ever experienced in the history) are normally encountered in the shallow depth below the seabed, while hydrate-bearing sediments at deeper depths below the seabed are generally under consolidated. For example, Winters (2000) found that shallow sediments in the Black Ridge exhibit over consolidated behaviors, but the sediments at depth are obviously under consolidated. The low degree of consolidation at greater depths may be a result of high sedimentation rates and/or the presence of free gas and NGHs. Lee et al. (2013) reported that the average porosity of natural cores acquired from the Ulleung Basin ranges from 0.65 to 0.71, and these high porosities are mainly due to the extensive presence of diatom remains. Priest et al. (2014) claimed that the under consolidated state of marine sediments in the Krishna-Godavari Basin may be caused by varieties of factors such as the increasing water content due to hydrate dissociation, the overpressure due to low hydraulic permeability of the sediments, salinity of pore water, and hydrate veins. In these factors, the presence of NGHs is considered to be the most important one. Yoneda et al. (2019b) reported that the consolidation curve of natural hydrate-bearing sediments recovered from the Krishna-Godavari Basin is higher than that of natural hydrate-free sediments, demonstrating that the presence of NGHs can hinder the consolidation process and reduce the deformation of hydrate-bearing sediments. Besides the presence of NGHs, the overpressure due to the low hydraulic permeability of marine sediments in the Krishna-Godavari Basin is another important factor leading to under consolidation (Tanikawa et al., 2019). Under consolidated marine sediments with high porosities have significant impacts on the submarine slope stability during hydrate dissociation induced by natural factors and human activities. Priest et al. (2014) found that hydrate dissociation during the production of NGHs has a great potential to trigger seafloor instability in the under consolidated sediments.
Hydrate reservoirs in the northern SCS are mainly composed of fine-grained sediments, and high porosities have been observed (Liu et al., 2015; Li et al., 2019). The hydraulic permeability of these fine-grained sediments is normally low, leading to a prolonged consolidation process since the excess pore pressure is difficult to dissipate. Yoneda et al. (2019b) found that the complete consolidation time of fine-grained sediments is much longer than that of coarse-grained sediments when subjected to the same excess pore pressure. Wei et al. (2021) reported a similar result that the complete consolidation time of fine-grained sediments is the longest among the test sediments when the excess pore pressure is the same. Santamarina et al. (2015) reported that the consolidation coefficient of natural hydrate-bearing sediments is a hundred of times larger than that of hydrate-free sediments. Lei et al. (2020) found that the complete consolidation time of hydrate-bearing coarsegrained sediments becomes longer when the hydrate saturation is larger. To summarize, the presence of NGHs in pores stiffens hydrate-bearing sediments and reduces the excess pore pressure generated when subjected to an external loading. The reduced excess pore pressure will shorten the complete consolidation time according to the consolidation theory (Gibson et al., 1967). On the contrary, the presence of NGHs in pores lowers the hydraulic permeability of hydrate-bearing sediments (Liu et al., 2020; Zhang et al., 2020) and reduces the dissipation rate of excess pore pressure. The reduced dissipation rate lengthens the complete consolidation time. However, the double-edged sword effect of NGHs on consolidation properties of hydrate-bearing sediments has not been fully understood.
In this study, an oedometer test system is developed to conduct laterally confined consolidation tests on remolded hydrate-bearing sediments collected from the Shenhu area of the northern SCS, and effects of hydrate saturation on the consolidation properties of hydrate-bearing fine-grained sediments are explored in detail. How the average consolidation degree evolves with elapsed time is clarified, allowing the development of an empirical model to calculate the average consolidation degree of hydrate-bearing sediments.
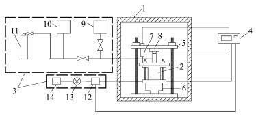
2 Experimental Setup, Materials, and Procedures 2.1 Experimental SetupA schematic diagram of the oedometer test system applied in this study is shown in Fig. 1. The test system consists of an oedometer cell, a pore pressure control system, an incubator, an axial loading system, and a data acquisition module. The pore pressure control system is used to inject pore fluid for hydrate formation. Low temperatures for hydrate formation are maintained by using the incubator, and the temperature can be well controlled within a range from −20℃ to 50℃ with an accuracy of ±0.1℃. The axial loading system, composed of a hydraulic jack, a reaction frame, and a force sensor, can provide a maximum loading of 30 kN. The oedometer cell is placed on the hydraulic jack but in the reaction frame. During the consolidation, settlement of the sample is measured by using a LVDT (Linear Variable Differential Transformer), and the accuracy is 0.001 mm. These experimental data are consistently monitored and automatically recorded by using the data acquisition module, and the minimum recording interval is one second.
|
Fig. 1 Schematic diagram of the oedometer test system for hydrate-bearing sediments. 1, incubator; 2, oedometer cell; 3, pore pressure control system; 4, data qcuisition module; 5, reaction frame; 6, hydraulic jack; 7, LVDT (linear variable differential transformer); 8, force sensor; 9, liquid supplier; 10, gas pressure gauge; 11, gas cylinder; 12, pore pressure sensor; 13, gas meter; 14, pore fluid recycling container. |
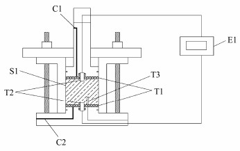
The oedometer cell (Fig. 2) is made of stainless steel with an inner diameter of 61.8 mm and a maximum height of 50 mm after the piston installation. Upper and lower porous metal disks prevent fine particle migration from the sample into drainage lines and allow pore water drainage to be uniformly distributed in the cross section. A temperature sensor with a diameter of 1.5 mm is penetrated through the bottom pedestal into the sample at a depth of 1.5 cm, and temperature of the sample is measured with an accuracy of ± 0.1℃. A pair of bender elements with the same diameter of 2.0 cm are installed in the middle of the top and bottom pedestals to measure the velocity of compression wave (i.e., P-wave). The penetration depth of the bender elements into the sample is 2 mm.
|
Fig. 2 Schematic diagram of the oedometer cell. C1, upper drainage line; C2, lower drainage line; E1, acoustic wave tester; S1, the sample; T1, porous metal disks; T2, bender elements; T3, temperature sensor. |
Natural fine-grained sediments collected from the Shenhu area in the northern SCS are used to remodel specimens hosting NGHs in this study. The physical properties of these natural sediments are summarized in Table 1, and the natural sediments have been used to explore the undrained triaxial shear properties (Wei et al., 2023a, 2023b).
|
|
Table 1 Physical properties of natural sediments |
As synthesizing methane hydrate within fine-grained sediments in the laboratory is still a challenge, tetrahydrofuran (THF) is widely applied as an analogue of methane to study mechanical properties of hydrate-bearing finegrained sediments in the gas hydrate community (Yun et al., 2007; Liu et al., 2018; Kim et al., 2021). X-ray computed tomography images have shown that the morphology of THF hydrate within remodeled fine-grained sediments is similar to that of methane hydrate within natural fine-grained sediments (Liu et al., 2019), which allows for the acceptable differences in mechanical properties caused by the analogue (Lee et al., 2007; Hyodo et al., 2013). In this study, THF and self-made deionized water are used to prepare THF solutions with different concentrations (i.e., the ratio of THF over water weight), which inherently control the hydrate saturation.
2.3 Experimental Sample PreparationFirstly, air-dried natural sediments are mixed with a certain weight of THF solution to acquire an initial sample with the solution content of 15% by weight. The concentrations of the THF solutions are set as 0 (i.e., deionized water), 0.060, and 0.104, which correspond to targeted hydrate saturations of 0 (i.e., hydrate-free), 30%, and 50%, respectively (Zhang et al., 2022). Then, the moist sediments are sealed in a Ziplock bag for at least 16 h. After the moisture curing process, the moist sediments are carefully scooped into a mold and compacted separately (4 layers in total, and scarification on the top is conducted after the first three compactions), remodeling a host sample with a diameter of 61.8 mm and a height of 40 mm. Porosity of the remolded host sample is controlled at about 0.60 (i.e., a void ratio of 1.5), modelling the high porosities found in the shallow natural sediments. Then, the host sample is saturated with THF solution for at least one day by using the vacuum method in the oedometer cell, followed by freezing down to 0℃ and maintaining for at least 24 h to promote THF hydrate formation. Finally, the sample temperature is adjusted to 4℃ and maintained for at least 24 h to eliminate any potential ice in pores prior to oedometer test. Note that the hydrate-free samples also experience the temperature adjustments in order to control variables.
2.4 Oedometer TestThe vertical stress applied on the sample ranges from 50 kPa to 10000 kPa over seven loading steps (i.e., 50, 100, 200, 400, 800, 1600, 3200, 6400, and 10000 kPa). The sample is allowed to consolidate at each vertical stress level, and consolidation is considered complete when the sample height stabilizes (e.g., the decrement per hour is smaller than 0.01 mm) after each vertical stress change. Settlement of the sample and weight of the drainage water are continuously measured throughout the test, and these measured values are combined to calculate the void ratio change.
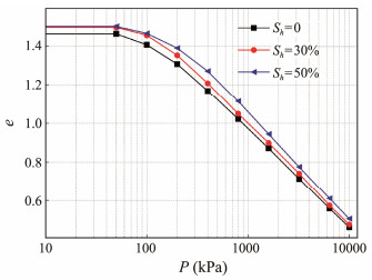
3 Results 3.1 Laterally Confined Compression CharacteristicsLaterally confined compression curves of the hydrate-free and hydrate-bearing samples are shown in Fig. 3. It is obvious that the void ratio e decreases with increasing vertical stress P, and the e-P curve gradually approaches an oblique line in semilogarithmic coordinates after a yield point. The vertical stress at the yield point is named as the yield stress Py. In addition, the void ratio e increases with increasing hydrate saturation Sh when subjected to the same vertical stress P, and the slopes of all the oblique lines are barely dependent on the hydrate saturation Sh.
|
Fig. 3 Laterally confined compression curves of hydrate-free and hydrate-bearing samples. The symbol e stands for void ratio, P for vertical stress, and Sh for hydrate saturation. |
The effect of hydrate on the confined compression properties has been further confirmed by the compression index Cc
|
Fig. 4 The compression index Cc, and the yield stress Py, for hydrate-free and hydrate-bearing samples. The symbol e stands for void ratio, P for vertical stress, and Sh for hydrate saturation. |
Coefficient of volume compressibility mv, is defined as the change in the unit volume of soils per unit increase in effective stress during compression, and it can be calculated as:
| $ {m_v} = \frac{{\frac{{\Delta e}}{{\Delta P}}}}{{1 + {e_i}}} = \frac{{\frac{{{e_i} - {e_{i + 1}}}}{{{P_{i + 1}} - {P_i}}}}}{{1 + {e_i}}}, $ | (1) |
where the subscripts i and i +1 represent variables before and after the vertical stress change, respectively.
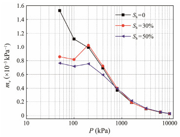
Fig. 5 shows the coefficients of volume compressibility mv, for hydrate-free and hydrate-bearing samples at different levels of vertical stress P. It is shown that mv-value of the hydrate-free sample decreases with increasing P le-vel. However, mv-values of hydrate-bearing samples initially increase and then decrease with increasing P level in general, and the transitions occur at P = 200 kPa. In addition, mv-values of hydrate-free and hydrate-bearing samples are almost same when subjected to the vertical stress larger than 800 kPa, indicating a negligible effect of hydrate saturation Sh on the compression process.
|
Fig. 5 Coefficients of volume compressibility mv, at different levels of vertical stress P. |
The characteristics shown in Fig. 5 indicate that the effects of hydrate saturation on the confined compression properties of hydrate-bearing samples are dependent on the stress level. Comparing with values of Py shown in Fig. 4, it is observed that the decrease in mv-value with increasing vertical stress level only occurs when the yield point has been arrived and passed. The stiffening effect of hydrates on hydrate-bearing sediments, hindering the confined deformation (Waite et al., 2009), is obvious when subjected to low vertical stresses. But the stiffening effect may vanish when the vertical stress is high enough.
3.3 Consolidation PropertiesFig. 6 shows the measured settlement h as a function of elapsed time t under different levels vertical stress P. It is evident that the complete consolidation time is barely dependent on the vertical stress P and hydrate saturation Sh in general although the curves for hydrate-free and hydrate-bearing samples are distinguishable when P = 50 kPa (Fig. 6a). According to the distinguishable curves shown in Fig. 6a, the final settlement after stabilization is observed to increase with decreasing hydrate saturation Sh. This is further confirmed by the experimental data shown in Fig. 6b where P = 100 kPa. However, as the vertical stress P increases further, the final settlement of hydrate-bearing samples is comparable with (Figs. 6c–6g) and even larger than (Figs. 6h–6i) that of hydrate-free sediments. In addition, the final settlement of hydrate-bearing samples with Sh = 50% is generally smaller than that of hydrate-bearing samples with Sh = 30% when the vertical stress is small (i.e., P<800 kPa). The final settlement difference between hydrate-bearing sediments with hydrate saturations of 30% and 50% has an overall negative trend with the vertical stress P.
|
Fig. 6 Settlement h of hydrate-free and hydrate-bearing samples under different levels of vertical stress P. (a), P = 50 kPa; (b), P = 100 kPa; (c), P = 200 kPa; (d), P = 400 kPa; (e), P = 800 kPa; (f), P = 1600 kPa; (g), P = 3200 kPa; (h), P = 6400 kPa; (i), P = 10000 kPa. |
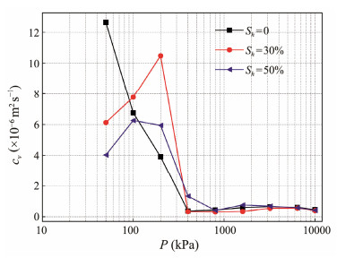
The coefficient of consolidation cv, is a parameter describing the rate at which the consolidation process evolves during an oedometer test, and it can be estimated from the time-settlement curve (Fig. 6) by using the graphical method, i.e., the square root time method (Mitchell and Soga, 2005). Fig. 7 shows the coefficients of consolidation (cv) of hydrate-free and hydrate-bearing samples under different levels of vertical stress (P). It is shown that the coefficients of consolidation (cv) of hydrate-bearing samples generally increase with increasing vertical stress when P<200 kPa. However, the coefficient of consolidation decreases and then stabilizes around 0.6 × 10−6 m2 s−1 when the vertical stress is larger than 800 kPa. On the contrary, the coefficient of consolidation of hydrate-free samples decreases with increasing vertical stress from 50 kPa to 400 kPa and then maintains relatively unchanged when P >400 kPa. This is consistent with the results obtained from the hydrate-free sediments recovered from the northern SCS (Jiang et al., 2023). In addition, when the vertical stress is larger than 800 kPa, the coefficients of consolidation cv of hydrate-free and hydrate-bearing samples are almost the same, indicating that the effect of hydrate saturation Sh on the coefficient of consolidation cv is dependent on vertical stress.
|
Fig. 7 Coefficients of consolidation (cv) of hydrate-free and hydrate-bearing samples under different levels of vertical stress P. |
The yield stress of hydrate-free samples mainly comes from the inner structural fabric generated due to sample preparation operations (e.g., solution mixing, compaction, scarification, and others). When hydrate forms in pores, the yield stress of hydrate-bearing samples comes not only from the inner structural fabric but also from the hydrate filling and cementing. Contribution of the inner structural fabric is assumed to be similar or identical whether there is hydrate or not, as the sample preparation operations have been well controlled. The hydrate filling effect mainly shrinks fluid-occupied pores and equivalently enhances the compactness, while the hydrate cementing effect mainly hinders soil particle adjustments when subjected to an external loading. These two effects of hydrate in pores can stiffen host sediments and make hydrate-bearing samples more difficult to be compacted than hydrate-free samples when subjected to the same external loadings. However, the efects may weaken and even partially vanish when the external loading is large.
Fig. 8 shows the yield stresses (Py) of hydrate-free and hydrate-bearing samples. It is shown that the Py increment is 12 kPa when the hydrate saturation (Sh) increases from 0 to 30%, and when Sh further increases from 30% to 50%, the Py increment becomes 45 kPa, which is 375% larger than the previous increment. This indicates that there is a threshold of hydrate saturation beyond which the hydrate effects on the yield stress become more pronounced. This is consistent with the conception of effective hydrate saturation (De La Fuente et al., 2020). This two-stage trend can be depicted by using the following fitting equation:
| $ {P_y} = {P_0} + k<{S_h} - \xi {S_{hc}} >, $ | (2) |
|
Fig. 8 Yield stress (Py) dependent relationship on hydrate saturation Sh. |
where P0 represents the yield stress of hydrate-free samples (generated due to the inner structural fabric); k is a fitting parameter, and ξ is a hydrate morphology dependent parameter; Shc stands for the critical hydrate saturation beyond which hydrate effects on the yield stress become obvious, and its value generally ranges from 25% to 40% (Waite et al., 2009); < > is the Macaulay bracket which sets negative values of Sh − ξShc to be zero but performs no operations on the positive values. The dashed broken line colored blue in Fig. 8 is drawn by using the fitting equation with k = 2.3 × 105 Pa and Shc = 25%. Since the morphologies of THF hydrate within fine-grained sediments are mainly pore-filling and load-bearing/frame-building (Liu et al., 2019), the parameter ξ is as assigned a unit value in this study according to the criteria reported by Yan and Wei (2017). For cementing hydrate in pores, the parameter ξ is valued as zero.
4.2 Average Degree of ConsolidationThe average degree of consolidation, Ut, is an important parameter describing the amount of the imposed external loading that has been transferred to the effective stress of soil, and it can be calculated as (Mitchell and Soga, 2005):
| $ {U}_{t}=1-\frac{8}{{\text{π}}^{2}}\sum\limits_{m=1}^{\infty }\frac{1}{{m}^{2}}\mathrm{exp}\left(-{m}^{2}\frac{{\text{π}}^{2}}{4}{T}_{v}\right), $ | (3) |
where m is a positive odd number (i.e., m = 1, 3, 5, ···); Tv is the dimensionless index of the elapsed time which is formulated as:
| $ {T_v} = \frac{{{c_v}t}}{{{H^2}}}, $ | (4) |
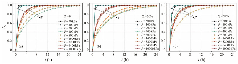
where H equals to half of the sample height in this study, where a double drainage condition is applied. Eqs. (3) and (4) are solved by using the finite difference method, and a Python code is developed to calculate the average degrees of consolidation (Ut) of hydrate-free and hydrate-bearing samples under different levels of vertical stress. The calculated results are shown in Fig. 10. It is obvious that the average degree of consolidation (Ut) of hydrate-free and hydrate-bearing samples increases with elapsed time, regardless of whether the vertical stress is low or high. However, the average degree of consolidation (Ut) rapidly (i.e., within 2 h) increases to unit when the vertical stress P is low (e.g., P = 50, 100, 200 kPa), while the average degree of consolidation cannot reach the final value until the elapsed time is 24 h when the vertical stress is 400 or 800 kPa. When further increasing the vertical stress to 10000 kPa, the increment of the average degree of consolidation Ut becomes slower but still faster than that corresponding to the low stress conditions.
An empirical Eq. (5) is given to ease the engineering application of Eq. (3):
| $ {U_t} = 1 - a \cdot {{\rm e}^{ - bt}}, $ | (5) |
where a and b are two fitting parameters. The values of parameters a and b obtained by fitting the calculated data in Fig. 9 are summarized in Table 2. It is obvious that all a-values fall within a narrow range from 0.91 to 1.00 in this study, indicating that a = 1 is acceptable to some extent.
|
Fig. 9 Variation of average degree of consolidation (Ut) for hydrate-free (a) and hydrate-bearing (b and c) samples with elapsed time (t). |
|
|
Table 2 Fitted parameters a and b in Eq. (5) |
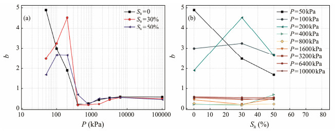
The variations of parameter b with the vertical stress P and hydrate saturation Sh are shown in Fig. 10. It is obvious that the overall trend of the parameter b changing with vertical stress P is consistent with that of the coefficient of consolidation cv shown in Fig. 7. In addition, the dependency of b-values on hydrate saturation becomes weaker when the vertical stress is higher than 400 kPa (Fig. 10b), with relatively stable values range from 0.17 to 0.58, and the average of b-values is 0.43.
|
Fig. 10 Values of parameter b changing with vertical stress P (a) and hydrate saturation Sh (b). |
An empirical Eq. (6) is proposed to describe the hydrate saturation dependent parameter b under different vertical stress P.
| $ {b_h} = \left\{ {\begin{array}{*{20}{c}} {\alpha \cdot {b_0} \cdot {{\rm e}^{ - {{\left[ {\log {{\left({P/\beta \cdot {P_y}} \right)}^\gamma }} \right]}^2}}}, \; \; P<4{P_y}} \\ { \;\;\;\;\;\;\;\;\;b \;\;\;\;\;\;\;\;\; \; \; \; \;, P \geqslant 4{R_y}} \end{array}} \right., $ | (6) |
where α, β, and γ are fitting parameters; Subscripts '0' and 'h' represent hydrate-free and hydrate-bearing samples. The fitting results for the hydrate saturations of 30% and 50% are shown in Fig. 11 as dashed curves colored black. Set α = 0.88, β = 1.00, and γ = 2.29 when Sh = 30%; set α = 0.60, β = 0.65, and γ = 2.08 when Sh = 50%; and set b0 = 4.89 in this study. It is obvious that the empirical equation with proper parameter values can capture the basic physics underlying the changes.
|
Fig. 11 Experimental data and fitted curves of the empirical parameter b. |
By integrating Eqs. (2) and (6) into Eq. (5), the average degree of consolidation Ut of hydrate-bearing sediments can be calculated. The calculated curves are compared in Fig. 12 with corresponding data shown in Fig. 9. It is shown that the calculated curves generally agree with the corresponding data, especially for the conditions at low (e.g., 50, 100, and 200 kPa) and high (e.g., 3200, 6400, and 10000 kPa) vertical stresses. The agreement is not always good but acceptable for the conditions at median vertical stresses (e.g., 400, 800, and 1600 kPa). Note that the calculated curves overlap when the vertical stress is higher than 1600 kPa, mainly because of the constant values of parameter b in Eq. (6). If the variation of b-value can be depicted in more detail, the errors shown in Figs. 12f, 12g, and 12i may be reduced further.
|
Fig. 12 Comparisons between calculated average degree of consolidation Ut and corresponding data shown in Fig. 9. |
In this study, oedometer (i.e., laterally confined consolidation) tests are conducted on remodeled hydrate-free and hydrate-bearing samples by using natural fine-grained sediments collected from the northern SCS as the host materials. Results are analyzed and used to explore the effects of hydrate saturation on the laterally confined compression characteristics and consolidation properties of hydrate-bearing sediments. Empirical equations for calculating the yield stress and the average degree of consolidation are developed and verified. Main conclusions are drawn as follows:
1) Vertical loading induces a reduction in void ratio, and the decrement of void ratio increases with decreasing hydrate saturation when subjected to the same vertical loading. Values of the compression index of hydrate-free and hydrate-bearing fine-grained sediments are quite similar, ranging from 0.510 to 0.552 when hydrate saturation increases from 0 to 50%. The yield stress of hydrate-free fine-grained sediments is 145 kPa, and the yield stress slightly increases to 157 kPa when hydrate saturation is 30% but sharply jumps to 202 kPa when hydrate saturation is 50%.
2) Both the coefficient of volume compression and the coefficient of consolidation for hydrate-bearing fine-grained sediments decrease with increasing vertical stress. However, as vertical stress increases, these two coefficients for hydrate-bearing fine-grained sediments firstly increase and then decrease to a relative stable level, and the transition occurs when the vertical stress is 200 kPa, which is no smaller than the yield stress. In addition, the effects of hydrate saturation on these two coefficients are minor when the vertical stress is high (i.e., >800 kPa).
3) The average degrees of consolidation of hydrate-free and hydrate-bearing fine-grained sediments increase with elapsed time. The duration of complete consolidation is short when subjected to low vertical stresses (e.g., 50 kPa, 100 kPa, and 200 kPa), while it is long when subjected to median vertical stresses (e.g., 400 kPa and 800 kPa). However, further increases in vertical stress (i.e., >800 kPa) may shorten the duration of complete consolidation, although it is still longer than that under low stresses.
AcknowledgementsThis study is jointly supported by the Natural Science Foundation of Shandong Province (No. ZR2022YQ54), the Marine S&T Fund of Shandong Province for Laoshan Laboratory (No. 2021QNLM020002), and the Taishan Scholars Program (No. tsqn202306297).
De La Fuente, M., Vaunat, J., and Marín-Moreno, H., 2020. Consolidation of gas hydrate-bearing sediments with hydrate dissociation. E3S Web of Conferences, 205: 11007. DOI:10.1051/e3sconf/202020511007 ( 0) |
Gibson, R. E., England, G. L., and Hussey, M. J. L., 1967. The theory of one-dimensional consolidation of saturated clays. Géotechnique, 17: 261-273. DOI:10.1680/geot.1967.17.3.261 ( 0) |
Hyodo, M., Li, Y., Yoneda, J., Nakata, Y., Yoshimoto, N., Nishimura, A., et al., 2013. Mechanical behavior of gas-saturated methane hydrate-bearing sediments. Journal of Geophysical Research: Solid Earth, 118: 5185-5194. DOI:10.1002/2013JB010233 ( 0) |
Jang, J., Dai, S., Yoneda, J., Waite, W. F., Stern, L. A., Boze, L. G., et al., 2019. Pressure core analysis of geomechanical and fluid flow properties of seals associated with gas hydrate-bearing reservoirs in the Krishna-Godavari Basin, offshore India. Marine and Petroleum Geology, 108: 537-550. DOI:10.1016/j.marpetgeo.2018.08.015 ( 0) |
Jiang, M., Liu, A., and Li, G., 2023. Macro- and micro-characteristics and mechanical properties of deep-sea sediment from South China Sea. Chinese Journal of Geotechnical Engineering, 45: 618-626. DOI:10.11779/CJGE20220081 ( 0) |
Kim, J., Seol, Y., and Dai, S., 2021. The coefficient of earth pressure at rest in hydrate-bearing sediments. Acta Geotechnica, 16: 2729-2739. DOI:10.1007/s11440-021-01174-0 ( 0) |
Kuang, Y., Yang, L., Li, Q., Lv, X., Li, Y., Yu, B., et al., 2019. Physical characteristic analysis of unconsolidated sediments containing gas hydrate recovered from the Shenhu area of the South China Sea. Journal of Petroleum Science and Engineering, 181: 106173. DOI:10.1016/j.petrol.2019.06.037 ( 0) |
Kwon, T. H., Lee, K. R., Cho, G. C., and Lee, J. Y., 2011. Geotechnical properties of deep oceanic sediments recovered from the hydrate occurrence regions in the Ulleung Basin, East Sea, offshore Korea. Marine and Petroleum Geology, 28: 1870-1883. DOI:10.1016/j.marpetgeo.2011.02.003 ( 0) |
Lee, J. Y., Kim, G. Y., Kang, N. K., Yi, B. Y., Jung, J. W., Im, J. H., et al., 2013. Physical properties of sediments from the Ulleung Basin, East Sea: Results from Second Ulleung Basin Gas Hydrate Drilling Expedition, East Sea (Korea). Marine and Petroleum Geology, 47: 43-55. DOI:10.1016/j.marpetgeo.2013.05.017 ( 0) |
Lee, J. Y., Yun, T. S., Santamarina, J. C., and Ruppel, C., 2007. Observations related to tetrahydrofuran and methane hydrates for laboratory studies of hydrate-bearing sediments. Geochemistry, Geophysics, Geosystems, 8(6): Q06003. ( 0) |
Lei, L., Gai, X., and Seol, Y., 2020. Load-bearing characteristic of methane hydrate within coarse-grained sediments – Insights from isotropic consolidation. Marine and Petroleum Geology, 121: 104571. DOI:10.1016/j.marpetgeo.2020.104571 ( 0) |
Li, J., Lu, J., Kang, D., Ning, F., Lu, H., Kuang, Z., et al., 2019. Lithological characteristics and hydrocarbon gas sources of gas hydrate-bearing sediments in the Shenhu area, South China Sea: Implications from the W01B and W02B sites. Marine Geology, 408: 36-47. DOI:10.1016/j.margeo.2018.10.013 ( 0) |
Liu, C., Meng, Q., He, X., Li, C., Ye, Y., Zhang, G., et al., 2015. Characterization of natural gas hydrate recovered from Pearl River Mouth Basin in South China Sea. Marine and Petroleum Geology, 61: 14-21. DOI:10.1016/j.marpetgeo.2014.11.006 ( 0) |
Liu, L., Zhang, Z., Li, C., Ning, F., Liu, C., Wu, N., et al., 2020. Hydrate growth in quartzitic sands and implication of pore fractal characteristics to hydraulic, mechanical, and electrical properties of hydrate-bearing sediments. Journal of Natural Gas Science and Engineering, 75: 103109. DOI:10.1016/j.jngse.2019.103109 ( 0) |
Liu, Z., Dai, S., Ning, F., Peng, L., Wei, H., and Wei, C., 2018. Strength estimation for hydrate-bearing sediments from direct shear tests of hydrate-bearing sand and silt. Geophysical Research Letters, 45: 715-723. DOI:10.1002/2017GL076374 ( 0) |
Liu, Z., Kim, J., Lei, L., Ning, F., and Dai, S., 2019. Tetra-hydrofuran hydrate in clayey sediments – Laboratory formation, morphology, and wave characterization. Journal of Geophysical Research: Solid Earth, 124: 3307-3319. DOI:10.1029/2018JB017156 ( 0) |
Mitchell, J. K., and Soga, K.,, 2005. Fundamentals of Soil Behavior. 3rd edition. John Wiley & Sons, Inc., Hoboken, 577pp.
( 0) |
Priest, J. A., Clayton, C. R. I., and Rees, E. V. L., 2014. Potential impact of gas hydrate and its dissociation on the strength of host sediment in the Krishna-Godavari Basin. Marine and Petroleum Geology, 58: 187-198. DOI:10.1016/j.marpetgeo.2014.05.008 ( 0) |
Priest, J. A., Druce, M., Roberts, J., Schultheiss, P., Nakatsuka, Y., and Suzuki, K., 2015. PCATS triaxial: A new geotechnical apparatus for characterizing pressure cores from the Nankai Trough, Japan. Marine and Petroleum Geology, 66: 460-470. DOI:10.1016/j.marpetgeo.2014.12.005 ( 0) |
Priest, J. A., Hayley, J. L., Smith, W. E., Schultheiss, P., and Roberts, J., 2019. PCATS triaxial testing: Geomechanical properties of sediments from pressure cores recovered from the Bay of Bengal during expedition NGHP-02. Marine and Petroleum Geology, 108: 424-438. DOI:10.1016/j.marpetgeo.2018.07.005 ( 0) |
Santamarina, J. C., Dai, S., Terzariol, M., Jang, J., Waite, W. F., Winters, W. J., et al., 2015. Hydro-bio-geomechanical properties of hydrate-bearing sediments from Nankai Trough. Marine and Petroleum Geology, 66: 434-450. DOI:10.1016/j.marpetgeo.2015.02.033 ( 0) |
Sloan, E. D., 2003. Fundamental principles and applications of natural gas hydrates. Nature, 426: 353-359. DOI:10.1038/nature02135 ( 0) |
Tanikawa, W., Hirose, T., Hamada, Y., Gupta, L. P., Ahagon, N., Masaki, Y., et al., 2019. Porosity, permeability, and grain size of sediment cores from gas-hydrate-bearing sites and their implication for overpressure in shallow argillaceous formations: Results from the national gas hydrate program expedition 02, Krishna-Godavari Basin, India. Marine and Petroleum Geology, 108: 332-347. DOI:10.1016/j.marpetgeo.2018.11.014 ( 0) |
Waite, W. F., Santamarina, J. C., Cortes, D. D., Dugan, B., Espinoza, D. N., Germaine, J., et al., 2009. Physical properties of hydrate-bearing sediments. Reviews of Geophysics, 47: RG4003. ( 0) |
Wan, Y., Wu, N., Chen, Q., Li, W., Hu, G., Huang, L., et al., 2022. Coupled thermal-hydrodynamic-mechanical-chemical numerical simulation for gas production from hydrate-bearing sediments based on hybrid finite volume and finite element method. Computers and Geotechnics, 145: 104692. DOI:10.1016/j.compgeo.2022.104692 ( 0) |
Wan, Y., Yuan, Y., Zhou, C., and Liu, L., 2023. Multiphysics coupling in exploitation and utilization of geo-energy: State-of-the-art and future perspectives. Advances in Geo-Energy Research, 10(1): 7-13. DOI:10.46690/ager.2023.10.02 ( 0) |
Wei, J., Yang, L., Liang, Q., Liang, J., Lu, J., Zhang, W., et al., 2021. Geomechanical properties of gas hydrate-bearing sediments in Shenhu area of the South China Sea. Energy Reports, 7: 8013-8020. DOI:10.1016/j.egyr.2021.05.063 ( 0) |
Wei, R., Liu, L., Jia, C., Dong, X., Bu, Q., Zhang, Y., et al., 2023a. Undrained triaxial shear tests on hydrate-bearing finegrained sediments from the Shenhu area of South China Sea. Journal of Marine Science and Engineering, 11(8): 1604. DOI:10.3390/jmse11081604 ( 0) |
Wei, R., Liu, L., Jia, C., Zhao, H., Dong, X., Bu, Q., et al., 2023b. Undrained shear properties of shallow clayey-silty sediments in the Shenhu area of South China Sea. Sustainability, 15: 1175. DOI:10.3390/su15021175 ( 0) |
Winters, W. J., 2000. Stress history and geotechnical properties of sediment from the Cape Fear Diapir, Blake Ridge Diapir, and Blake Ridge. Proceedings of the Ocean Drilling Program, Scientific Results, 164: 421-429.
( 0) |
Yamamoto, K., 2015. Overview and introduction: Pressure coresampling and analyses in the 2012 – 2013 MH21 offshore test of gas production from methane hydrates in the eastern Nankai Trough. Marine and Petroleum Geology, 66: 296-309. DOI:10.1016/j.marpetgeo.2015.02.024 ( 0) |
Yan, R. T., and Wei, C. F., 2017. Constitutive model for gas hydrate-bearing soils considering hydrate occurrence habits. International Journal of Geomechanics, 17(8): 04017032. DOI:10.1061/(ASCE)GM.1943-5622.0000914 ( 0) |
Yoneda, J., Masui, A., Konno, Y., Jin, Y., Egawa, K., Kida, M., et al., 2015. Mechanical properties of hydrate-bearing turbidite reservoir in the first gas production test site of the eastern Nankai Trough. Marine and Petroleum Geology, 66: 471-486. DOI:10.1016/j.marpetgeo.2015.02.029 ( 0) |
Yoneda, J., Oshima, M., Kida, M., Kato, A., Konno, Y., Jin, Y., et al., 2019a. Pressure core based onshore laboratory analysis on mechanical properties of hydrate-bearing sediments recovered during India's National Gas Hydrate Program Expedition (NGHP) 02. Marine and Petroleum Geology, 108: 482-501. DOI:10.1016/j.marpetgeo.2018.09.005 ( 0) |
Yoneda, J., Oshima, M., Kida, M., Kato, A., Konno, Y., Jin, Y., et al., 2019b. Consolidation and hardening behavior of hydrate-bearing pressure-core sediments recovered from the Krishna-Godavari Basin, offshore India. Marine and Petroleum Geology, 108: 512-523. DOI:10.1016/j.marpetgeo.2018.09.021 ( 0) |
Yun, T. S., Fratta, D., and Santamarina, J. C., 2010. Hydrate-bearing sediments from the Krishna-Godavari Basin: Physical characterization, pressure core testing, and scaled production monitoring. Energy & Fuels, 24: 5972-5983. ( 0) |
Yun, T. S., Narsilio, G. A., and Santamarina, J. C., 2006. Physical characterization of core samples recovered from Gulf of Mexico. Marine and Petroleum Geology, 23: 893-900. DOI:10.1016/j.marpetgeo.2006.08.002 ( 0) |
Yun, T. S., Santamarina, J. C., and Ruppel, C., 2007. Mechanical properties of sand, silt, and clay containing tetrahydrofuran hydrate. Journal of Geophysical Research: Solid Earth, 112: B04106. ( 0) |
Zhang, Z., Li, C., Ning, F., Liu, L., Cai, J., Liu, C., et al., 2020. Pore fractal characteristics of hydrate-bearing sands and implications to the saturated water permeability. Journal of Geophysical Research: Solid Earth, 125(3): e2019JB018721. DOI:10.1029/2019JB018721 ( 0) |
Zhang, Z., Liu, L., Ning, F., Liu, Z., Sun, J. Y., Li, X., et al., 2022. Effect of stress on permeability of clay silty cores recovered from the Shenhu hydrate area of the South China Sea. Journal of Natural Gas Science and Engineering, 99: 104421. DOI:10.1016/j.jngse.2022.104421 ( 0) |
2024, Vol. 23



0)