| 某钨尾矿综合回收低品位萤石浮选试验研究 |
萤石 (CaF2)不溶于水,可溶于强酸,与强碱稍起反应,具有热发光性,是一种被广泛应用的重要非金属矿物[1].己探明萤石资源分布在全球 40 多个国家,环太平洋成矿带储量最多,约占全球一半以上 [2].我国萤石资源丰富,占世界三分之二以上,但贫矿多 、富矿少,含有大量伴生型萤石矿,不易开采利用[3].伴生型萤石矿中矿物组成复杂,品位一般较低[4].因此,综合回收我国伴生型萤石矿床中的萤石资源具有重要意义.
广州某多金属矿,鸽尾矿中萤石含量 8.12 %,属低品位萤石矿,针对该矿性质,进行了系列浮选试验研究,以期提高我国伴生萤石矿的综合利用水平,同时为低品位萤石浮选实践提供参考.
1 矿石性质 1.1 原矿的矿石组成对广东某鸽尾矿做荧光分析,分析结果见表 1,化学分析结果见表 2.
| 表1 矿样荧光分析结果 /% |
![]() |
| 点击放大 |
| 表2 矿样化学分析结果 /% |
![]() |
| 点击放大 |
1.2 矿物含量及嵌布特征
通过显微镜观察,鸽尾矿中主要含有萤石 、 石英 、 方解石 、 黑云母 、 铁白云石等矿物,各矿物含量见 表 3.
| 表3 矿样矿物组成/% |
![]() |
| 点击放大 |
萤石 :原矿粉末在显微镜下观察,萤石品位 8 % 左右,主要呈它形连续不等粒粒状结构,粒径在 0.01-0.3 mm 之间,萤石解离度 91 %,约 3 %的萤石与方解石、黑云母连生,大多数萤石呈独立的颗粒在粉末中出现.
石英:原矿粉末在显微镜下观察,石英约占近1/3,大多数石英呈它形粒状,粒径大小不一,基本在0.02-0.1 mm 之间.
方解石:样品中比较常见的脉石矿物,大多数它形粒状,粒径在 0.02-0.2 mm 之间,在原矿粉末中基本上呈独立的颗粒出现,少量与萤石共生.
黑云母:片状、鳞片状、板状,粒径在 0.01-0.05 mm之间,大多数黑云母在粉末中呈独立的颗粒,极少量的黑云母与萤石共生.
因此,在鸽尾矿综合回收超低品位萤石浮选过程中,萤石是目的矿物,石英、方解石、黑云母、铁白云石是主要的脉石矿物.
2 试验原则工艺流程萤石矿的选矿方法主要取决于矿石类型 、 嵌布类型和粒度分布等,大致可分为于选 、 重选和浮选等方法,其中浮选方法应用最广 [5, 6]. 浮选设备主要是浮选机和浮选柱,浮选柱在处理微细粒矿物中有较大优势[7].
除去萤石中的石英,关键在于磨矿,必须使萤石与石英单体解离才能使萤石与石英分离,如磨矿粒度过粗或过细均不利于浮选,可通过棒磨,减少过粉碎的同时,改善磨矿效果,提高萤石精矿品位[8].萤石常与方解石紧密共生,且二者可浮性极其相似,从而使得鸽尾矿中萤石的回收变得异常困难,但在合适的 pH 条件下,酸化水玻璃可以实现萤石与方解石的有效分离[9].D.w.Fuerstenau 等[10]对水玻璃的抑制机理做了系统研究,认为抑制方解石的是胶体 SiO2,而抑制萤石的是硅酸盐阴离子 . 叶志平等 [11] 研究了抑制剂 N03 在萤石浮选中的抑制作用及其效果,发现使用新型高效抑制剂 N03 可获得良好的指标.张国范等[12]研究了如何活化和分离被强烈抑制的鸽尾矿中的萤石,开发出高效新型活化剂 ANF-1.A.尤卡尔[13]研究了萤石浮选捕收剂的吸附机理,发现阴离子捕收剂以化学吸附的形式吸附在矿物表面,阳离子捕收剂以物理吸附的形式吸附在矿物表面,不同 pH 下吸附量不同.宋翔宇等[14]研究了在酸性介质下,采用"一粗一扫五精" 流程,获得了高品质萤石精矿.李纪等[15] 研究了鸽尾矿中回收萤石的预处理方案,发现对鸽尾矿浓缩再磨等预处理后,能适当恢复萤石的可浮性.
本文鸽尾矿中萤石粒度较细,小部分与方解石和黑云母共生,因此综合回收萤石的关键是要选择捕收能力强、选择性好的捕收剂和高效的抑制剂.
3 浮选试验研究根据综合回收萤石工艺流程要求,试验进行了捕收剂种类条件试验、新型捕收剂 HY 与组合捕收剂用量对比条件试验、抑制剂种类条件试验 、抑制剂用量条件试验和闭路试验研究.
3.1 捕收剂种类条件试验捕收剂种类条件试验的目的是选取合适的萤石浮选捕收剂,获得品位和回收率均较为适宜的萤石精矿.试验流程如图 1,试验结果见表 4.
| 表4 捕收剂种类条件试验结果 /% |
![]() |
| 点击放大 |
![]() |
| 图 1 试验流程 |
由表 4 可知,采用 731 氧化石蜡皂做捕收剂获得的萤石精矿品位不够,采用 Y-17 获得的萤石精矿回收率较低,均不适合做捕收剂;采用油酸做捕收剂回收萤石回收率较高,采用 HY 做捕收剂能得到较高的萤石品位.因此需要结合捕收剂用量做进一步对比研究.
3.2 新型捕收剂 HY 与组合捕收剂用量对比条件试验为确定捕收剂 HY 的最佳用量并对比 HY+油酸内按 1:1 配比的组合捕收剂对鸽尾矿中萤石的回收效果,进行了捕收剂 HY 与组合捕收剂用量对比试验,试验流程如图 1 所示,试验结果见图 2.
![]() |
| 图 2 捕收剂 HY 和组合捕收剂用量对比试验结果 |
由图 2 可知,随着捕收剂 HY 和组合捕收剂用量的增加,萤石精矿的品位略有降低,回收率逐渐增加,对比单一使用 HY 和组合捕收剂时所得萤石精矿的品位和回收率变化趋势,使用组合捕收剂时未见明显优势,故使用 HY 为萤石的捕收剂,最佳用量为333 g/t.
3.3 抑制剂种类条件试验抑制剂种类条件试验的目的是选择较为合适的萤石粗选和精选抑制剂,在保证萤石精矿回收率的前提下,提高精矿品位.试验流程如图 1 所示,试验结果见表 5.
| 表5 抑制剂种类条件试验结果 /% |
![]() |
| 点击放大 |
由表 5 可知,酸化水玻璃 +KH 或酸化水玻璃 +硫酸亚铁做抑制剂获得的萤石精矿品位不够,酸化水玻璃 + 硫酸铝获得的萤石精矿品位回收率较低,而酸化水玻璃 +HF 能明显地抑制脉石矿物,获得的萤石精矿回收率和品位均远高于使用其他抑制剂,因此最终确定酸化水玻璃 +HF 作为萤石浮选抑制剂.
3.4 抑制剂 HF 用量条件试验抑制剂 HF 用量条件试验流程如图 1 所示,试验结果见表 6.
| 表6 抑制剂 HF 用量条件试验结果 /% |
![]() |
| 点击放大 |
由表 6 的 HF 用量条件试验结果可知,随着 HF 用量的增加,萤石精矿的品位逐渐上升,回收率下降,综合考虑萤石精矿的品位和回收率,确定 HF 的用量为 : 粗选 83.3 g/t,精选一 66.7 g/t,精选二 50.0 g/t,精选三 33.3 g/t,精选四 33.3 g/t,精选五 25.0 g/t,精选六 8.3 g/t.
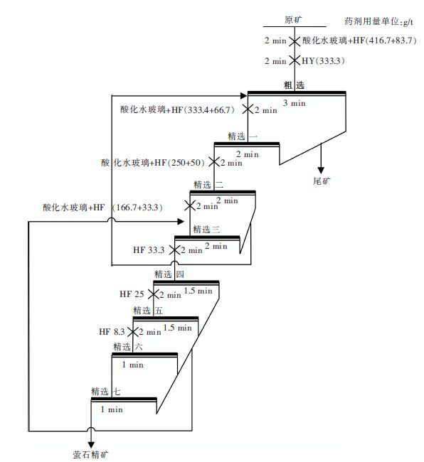
3.5 闭路试验在保证萤石精矿回收率的前提下,探索出了一粗七精,中一直接丢尾,中二和中三合并返回至精选一,中四至中七合并返回至精选三的工艺流程,最大限度地提高了萤石精矿的品位.闭路试验流程如图 3,试验结果见表 7.
![]() |
| 图 3 闭路试验流程图 |
| 表7 闭路试验结果 /% |
![]() |
| 点击放大 |
4 结论
(1) 鸽尾矿综合回收萤石浮选过程中,萤石品位低,只有 8 %左右,主要脉石矿物为方解石 、石英 、黑云母和铁臼云石,萤石与黑云母和方解石的共生限制了萤石精矿品位的提高.
(2) 浮选试验研究包括捕收剂种类和用量条件试验,抑制剂种类和用量条件试验,最终选定 HY 作为萤石粗选捕收剂,用量为 333 g/t,酸化水玻璃+HF 作为萤石粗选和精选抑制剂,HF 的用量为:粗选 83.3 g/t,精选- 66.7 g/t,精选二 50 g/t,精选三 33.3 g/t,精选四 33.3 g/t,精选五 25 g/t,精选六 8.3 g/t.
(3) 通过闭路试验,获得了品位为 95.36 %,回收率为 61.39 %的萤石精矿,实现了资源的综合回收利用.
| [1] | 宋忠宝, 栗亚芝. 一种重要的非金属资源-萤石矿的开发及利用[J]. 西北地质, 2005, 38(4): 54–59. |
| [2] | 尹丽文. 中国应尽快停止出口萤石[J]. 国土资源情报, 2009(8): 15–19. |
| [3] | 袁俊宏. 我国萤石资源开发利用情况[J]. 有机氟工业, 2005(2): 27–29. |
| [4] | 吕惠进. 我国萤石矿产资源可持续开发利用研究[J]. 矿业研究与开发, 2005, 25(1): 6–7. |
| [5] |
Viadimir Vigdergauz. Electrochemistry and Mineral Processing[J].
Solid State Electrochem, 2000(4): 63. |
| [6] |
Corby G, Anderson. The Design-of-Experiment Optimization and Development of Cobaltite Ore Mineral Processing[J].
JOM, 2006: 43–46. |
| [7] |
Aliaga W, Sampaio C H, Brum I A S, et al. Flotation of high-grade fluorite in a short column under negative bias regime[J].
Minerals Engineering, 2006, 19(13): 1393–1396. DOI: 10.1016/j.mineng.2006.02.002. |
| [8] | 朱建光. 萤石浮选的几个问题[J]. 国外金属矿选矿, 2004(6): 4–9. |
| [9] | 魏克帅. 浮钨尾矿中萤石的活化及其与方解石的浮选分离研究[D].长沙:中南大学,2011. |
| [10] |
S.L.Sollenberger, D.W.Fuerstenau. The inhibition mechanism of sodium silicate[J].
Mining Engineering, 1951, 5(1): 60–64. |
| [11] | 叶志平, 何国伟. 柿竹园萤石综合回收浮选抑制剂的研究[J]. 有色金属:选矿部分, 2005(6): 44–46. |
| [12] | 张国范, 魏克帅, 朱阳戈, 等. 浮钨尾矿萤石的活化与浮选分离[J]. 化工矿物与加工, 2011(9): 6–8. |
| [13] |
A·尤卡尔. 萤石浮选中捕收剂的吸附机理[J].
国外金属矿选矿, 2003, 40(7): 20–23. |
| [14] | 宋翔宇, 赵新昌, 徐会存, 等. 某地萤石矿浮选工艺及机理研究[J]. 矿冶工程, 2004(24): 28–31. |
| [15] | 李纪, 李晓东, 黄伟生. 钨尾矿浮选回收萤石预处理试验研究[J]. 有色金属:选矿部分, 2013(5): 28–30. |
2014, Vol. 5










