| 江西某铜钼钨多金属矿石选矿工艺研究 |
江西某铜钼钨矿矿石中有用矿物以黄铜矿、辉钼矿、黑钨矿为主,并伴生有磁黄铁矿.为了给该矿产资源的开发利用提供依据,江西理工大学对其进行了选矿试验研究.
浮选是黄铜矿和辉钼矿[1-2]最主要的选矿方法,重选[3]是黑钨矿最主要的选矿方法,而由于原矿钼品位比较低,通过浮选,一般以铜钼混合精矿产出.为了有效地使铜钼分离,抑制剂的选择很关键.本试验针对矿石性质,经过方案比较,采用铜钼混浮-铜钼分离-尾矿脱硫-重选回收黑钨矿的联合工艺流程.不仅获得了合格铜精矿和钼精矿,还获得了钨品位大于52 %的钨精矿,使矿石中的有价元素得到了较好的综合回收.
1 矿石性质矿石中金属矿物为辉钼矿、辉铅铋矿、黄铜矿、黑钨矿、黄铁矿、磁黄铁矿、白铁矿等;非金属矿物为石英、长石、方解石、白云母等硅酸盐及碳酸盐矿物.试样的化学元素分析结果见表 1.
| 表 1 试样的化学元素分析结果/% |
![]() |
| 点击放大 |
由表 1可知,矿石中铜的品位较高,回收较容易.而钼的品位较低,但具有可回收价值.
黄铜矿呈脉状分布,或以细脉状与雌黄铁矿交叉连生;有的黄铜矿呈筛孔状包裹石榴石和辉石,有的白铁矿脉穿插黄铜矿,或呈薄膜状胶接石榴石.另黄铜矿、闪锌矿呈填细结构分布于石榴石和辉石中;有的黄铜矿呈海绵陨铁结构包裹长柱状、菱形的阳起-透闪石,或充填于阳起-透闪石辉石粒间.有的黄铜矿呈浸染状充填于石榴石、辉石粒间.
辉钼矿在矿石中呈脉状、鳞片状分布,其集合体呈团块状、微脉状、星散状分布,辉钼矿多沿白云母的鳞片间充填,与白云母共同组成微脉穿切石英.
矿样由江西某矿业公司取样并破碎至-10 mm后送至实验室,再经过对辊机破碎至-2 mm,混匀缩分后作为选矿试验用矿样.
矿物中黄铜矿的嵌布粒度较粗,而辉钼矿嵌布粒度较细.一般粒度小于0.03 mm.
2 实验方案确定对于铜钼矿矿石的选别,可以有先浮选钼后浮选铜和铜钼混浮后铜钼分离等实验方案,试样破碎到-2 mm后黄铜矿已有较高的单体解离度,探索性试验表明,采用先铜钼混浮之后铜钼分离的试验方案选别效果理想,重选是黑钨矿最主要的选矿方法,探索性试验表明:浮选尾矿上摇床能得到合格的钨精矿.因此,最终确定采用先铜钼混浮选后铜钼分离再浮选尾矿脱硫上摇床选钨的实验方案.
3 试验结果与讨论实验中磨矿采用XMQ-240×90锥形球磨机;浮选采用XFD单槽浮选机和XFG挂槽浮选机;试验用水为自来水;浮选药剂皆为工业产品;单元试样重量为1000 g.
3.1 铜钼混浮试验(1) 磨矿细度试验.按图 1所示流程进行磨矿细度试验,试验结果如图 2所示,从图 2可知,当磨矿细度ω(-0.074 mm)﹤70 %时,随着磨矿细度的提高,选别指标提高;当ω(-0.074 mm)﹥70 %,再提高磨矿细度,铜粗精矿的铜品位和回收率降低,钼粗精矿的钼品位升高,但回收率逐渐降低,因此,磨矿细度为70 % (-0.074 mm)比较合适.
![]() |
| 图 1 磨矿细度试验流程 |
![]() |
| 图 2 磨矿细度试验结果 |
2) 铜钼混浮捕收剂用量实验.按图 1流程,固定磨矿细度为-0.074 mm占70 %,2#油用量25 g/t.因为钼矿物主要是以辉钼矿的矿物形态存在,其可浮性很好,这里不单独考虑铜钼混浮时捕收剂对钼回收率的影响,在后面的验证试验中,钼在铜钼混浮尾矿中失率很小,此种考虑也是合理的,所以主要考察丁基黄药、丁胺黑药用量对铜粗选的影响,试验结果如图 3、图 4所示.由图 3可以看出,随着丁黄用量的加大,铜粗精矿回收率上升但品位下降,综合考虑,选取铜粗选丁基黄药用量为75 g/t.
![]() |
| 丁胺黑药用量固定为60 g/t 图 3 丁基黄药用量试验结果 |
![]() |
| 丁胺黄药用量固定为75 g/t 图 4 丁胺黑药用量试验结果 |
由图 4可以看出,随着丁胺黑药用量的加大,铜粗精矿回收率上升但品位下降,铜回收率稳定在85%以上,综合考虑,选取铜粗选丁胺黑药用量为60 g/t.
3.2 铜钼分离试验铜钼分离作业采用抑铜浮钼工艺,添加Na2S, 使铜钼混合精矿中的铜矿物表面的捕收剂疏水物质解吸,从疏水变为亲水,并在铜钼浮选分离过程中保持亲水性,再通过添加煤油浮选钼实现了铜钼的有效分离.
(1) Na2S的用量.按图 1流程,固定磨矿细度为-0.074 mm占70 %,丁基黄药75 g/t,丁胺黑药60 g/t,2#油用量25 g/t, 煤油68 g/t.考察Na2S对铜钼分离的影响,试验结果如图 5所示.由图 5可以看出,随着Na2S用量的加大,钼精矿中钼品位上升但回收率下降;钼精矿中铜品位下降,综合考虑,选取铜钼分离Na2S用量为200 g/t.
![]() |
| 图 5 Na2S用量试验结果 |
(2) 煤油的用量.按图 1流程,固定磨矿细度为-0.074 mm占70 %,丁基黄药75 g/t,丁胺黑药60 g/t,2#油用量25 g/t, Na2S 200 g/t.考察煤油对铜钼分离的影响,试验结果如图 6所示.由图 6可以看出,随着煤油用量的加大,钼精矿中钼回收率上升但品位下降.综合考虑,选取铜钼分离煤油用量为68 g/t.
![]() |
| 图 6 煤油用量试验结果 |
3.3 浮选闭路试验
在以上试验的基础上,进行了浮选闭路试验,闭路实验流程及条件见图 7,试验结果见表 2.钼精矿对品位和杂质含量的要求较高,往往需要经过多次精选才可以得到合格的钼精矿产品[4-5],对铜钼分离后的钼粗精矿进行精选次数试验,结果表明,合适的精选次数为5次.
![]() |
| 图 7 浮选闭路试验流程及条件 |
| 表 2 浮选闭路试验结果/% |
![]() |
| 点击放大 |
表 2表明,原矿经铜钼混浮、铜钼分离,可获得铜品位为26.38 %,铜回收率为91.35 %的铜精矿和钼品位为51.23 %,钼回收率为83.54 %的钼精矿.
3.4 尾矿脱硫、重选回收黑钨矿试验铜钼浮选后的尾矿中含有部分硫,为了减少硫对黑钨矿重选的影响,对浮选铜钼后的尾矿进行了浮硫试验.试验采用丁基黄药为捕收剂,目的是将磁黄铁矿尽量浮起.试验结果表明,捕收剂用量最佳为35 g/t;铜钼浮选尾矿经丁基黄药1次粗选、一次扫选,实验结果见图 8.可将尾矿硫含量降至0.1 %以下.
![]() |
| 图 8 丁基黄药用量实验结果 |
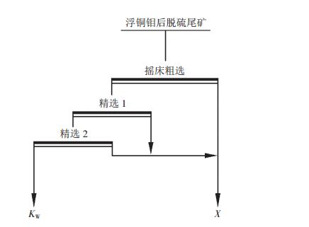
脱硫后的尾矿,雌黄铁矿几乎全部脱除,减少了硫对黑钨矿重选的影响,按图 9流程对脱硫后的尾矿进行摇床一次粗选、两次精选获得了钨品位为52.58 %,作业回收率为71.25 %,对原矿回收率为65.49%的合格钨精矿.
![]() |
| 图 9 黑钨矿重选试验流程 |
4 结论
(1) 江西某铜钼钨多金属矿矿石中主要有用矿物为黄铜矿、辉钼矿、黑钨矿,并半生有黄铁矿、磁黄铁矿.辉钼矿粒度较细,嵌部关系复杂,预示选矿流程结构较复杂,但辉钼矿可浮性好,与其它金属硫化物易于分选.
(2) 在探索实验的基础上,采用优先铜钼混浮选-铜钼分离-浮选尾矿脱硫-重选回选黑钨矿工艺流程,获得了比较理想的铜精矿、钼精矿、钨精矿三种精矿产品,铜精矿品位为26.38 %,回收率为91.35 %;钼精矿品位为51.23 %,回收率为83.54 %;钨精矿品位为52.58 %,回收率为65.49 %.
| [1] |
黄万抚. 从铜精矿中回收钼的试验研究[J].
中国钨业, 2000(4): 21.
|
| [2] |
鲁军. 某斑岩型铜钼矿浮选实验研究[J].
现代矿业, 2010(1): 55.
|
| [3] |
龚恩民, 陈江安. 某钼、钨多金属矿石的选矿试验研究[J].
中国钨业, 2010(1): 26.
|
| [4] |
陈立. 辉钼矿浮选体系中的界面相互作用研究[D]. 长沙: 中南大学, 2007.
|
| [5] |
马忠臣, 杨长颖. 某钼精矿降铜浮选试验研究[J].
有色矿冶, 2006(6): 15.
|
2010, Vol. 24









