2. 中国科学院大学, 北京 石景山 100049
2. University of Chinese Academy of Sciences, Shijingshan, Beijing 100049, China
烃源岩是含油气系统和油气成藏的基础[1-2]。1960年人们就开始对烃源岩可溶有机质进行了研究[3-4],1970年开始对干酪根和深埋藏烃源岩进行研究[5-6]。关于烃源岩,不同学者对其定义不太一样。Tissot B P,Welte D H[7]认为是已经生成或可能生成、或具有生成油气潜力的岩石。Hunt J M[8]却认为是在自然环境下,曾经生成并排除过足以形成商业性油气聚集烃类的细粒沉积物,仅认为Tissot B P的定义更合理[9]。
烃源岩主要包括泥岩、页岩和碳酸盐岩[9]。根据不同的沉积环境,可分为海相烃源岩和陆相烃源岩;其中海相烃源岩的岩石类型包括碳酸盐岩和碎屑岩。目前采用陆相碎屑岩的烃源岩评价标准来评价海相碎屑岩的生烃潜力[10]。但是碳酸盐岩的评价却没形成统一的标准。目前普遍采用的评价指标主要参考Peters的标准[6]。
与国外海相沉积相比,中国碳酸盐岩沉积的特点是时代老、沉积厚度大、有机质丰度低、有机质热演化程度高等[11-12]。正因为如此,在正确认识与评价碳酸盐岩生烃潜力方面存在很大的困难。但是,国内很多学者对海相沉积碳酸盐岩做了大量探讨性的研究[13-31],随着海相油气勘探的不断深入,人们对海相沉积盆地烃源岩的认识也在逐步深入与改变[11, 31-41],这些研究成果使人们对中国海相烃源岩的分布、发育条件及生烃潜力等有了进一步的认识。但是,多数人建立的碳酸盐烃源岩的评价标准[30, 41-43]只是关于有机质丰度的,并没有建立完整的海相碳酸盐岩生烃潜力评价标准。只有少数人采用了模糊数学对油气勘探进行了评价,如诸克军等[44]、程顶胜等[45]、郭长春等[46]。
由于不同的沉积盆地在沉积古环境,母质类型的输入以及有机质所经历的热演化过程等方面差异较大,仅以烃源岩物理化学性质为侧重点的烃源岩评价方法很难对不同沉积盆地中的烃源岩的生烃潜力进行相对优劣排序[47]。模糊数学作为研究和处理模糊体系规律的理论和方法,在烃源岩生烃潜力模糊综合评价方面具有一定的优势[48],本文采用模糊数学方法[49-50]建立烃源岩评价新模型,对渤海湾盆地烃源岩生烃潜力进行综合评价。
1 模糊层次分析法原理 1.1 模糊综合评判原理在模糊综合评判中,一般是用模糊集合表示有关的模糊概念,然后用模糊概念的形式评判运算过程,从而得到一个评价结果(模糊集合),最后将其转化为所需形式的结论。模糊综合评判包括单级模糊综合评判和多级模糊综合评判(如图 1,图 2)。
![]() |
| 图1 单级模糊综合评判流程 Fig. 1 The process of single-level fuzzy comprehensive evaluation |
![]() |
| 图2 多级模糊综合评判流程 Fig. 2 The process of multi-level fuzzy comprehensive evaluation |
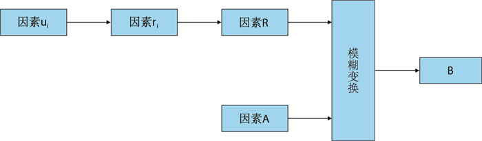
将影响烃源岩生烃能力的指标称作评价对象。评价结果用评语集表示,记作V={v1,v2,…,vm}。影响评价结果的所有因素(指标)构成的集合称为因素集,记作U={u1,u2,…,um]。第i个因素ui对事物做出的评价称作单因素评价,记作ri={ri1,ri2,…,rim}。将n个因素的单因素评价向量组成一个矩阵,就是评价对象的多因素评判矩阵,记作R。为了表明各评价因素对评价结果的重要程度,根据各因素的物理意义,利用层次分析法给出各因素的权重,即权重向量为A={a1,a2,…,an],然后通过模糊变换得到评价结果B=A× R={b1,b2,…,bn} (×表示模糊运算)。B是V上的一个模糊子集,其中bj表示评价对象vj的评价结果。在实际应用中,通常取B中的最大值对应的评语集作为最终评价结果。
1.2 隶属函数的确定建立单因素评价向量是综合评价的关键一步,其实质即为确定各评价因素相应于评价集合的隶属函数。评价因素ui的评语集为V={v1,v2,…,v5],其评价标准见表 1。
| 表1 因素ui的评价标准 Table 1 The evaluation criteria of factor ui |
表 1中的评价标准是用于确定评价区间的,没有考虑各评价等级间的边界模糊性。再根据隶属函数确定原则,采用岭形隶属函数[49-51]。
1.3 权重的确定各个因素对评价对象的影响程度是不一样的,因而需要给评价因素赋权重。为了合理确定权重,采用匹兹堡大学教授Saaty T L提出的层次分析法进行分析[49-51]。
层次分析方法是把专家意见、分析者主客观判断用数学方法进行量化分析,判断各个因素的重要性,是一种定性和定量相结合的方法。其具体步骤为:首先把问题层次化,形成一个多层次的结构模型。然后引入1~9比率标度法(表 2),构建判断矩阵,计算矩阵的最大特征根及其特征向量,获得各因素的排序后归一化结果,最后得到某一层因素相对上一层某一个因素的权重系数。
| 表2 层次分析法9标度含义 Table 2 The meaning of 1~9 scale in the Analytic Hierarchy Process |
因专家知识水平和个人偏好对判断矩阵有较大的影响,为了保证矩阵的可信度和准确性,需要对矩阵进行一致性检验。为此,特引入一致性检验指标CI以及对CI进行修正的随机一致性指标RI;其中
| 表3 平均随机一致性指标RI值 Table 3 The average of random consistency test indicators RI |
CI与RI的比值称为一致性比率,记作CR。判断矩阵的一致性准则为CR=CI/RI < 0.10。即当CI < 0.10时,则判断矩阵有可接受的一致性;否则,就认为建立的判断矩阵不能令人满意,需要重新赋值并通过一致性检验方可。
2 影响烃源岩生烃能力的因素有效烃源岩是指既有油气生成又有油气排出的岩层[1],它的识别和评价是含油气系统和油气成藏研究的基础[2]。有学者对海相有效烃源岩做出了新的定义“对现有可保存油气的圈闭或在晚期生烃、晚期成藏中有实质性贡献的岩石”[23]。对海相烃源岩评价标准的讨论由来已久,不同的学者持有的观点不一样,如薛海涛等[42]、秦建中等[30]、成海燕[10]、李鲜蓉[41]、陈建平等[43]等都建立了自己的海相烃源岩评价标准。但是他们给出的标准很不全面,只含有机质丰度这一方面的评价标准。
2.1 有机质丰度 2.1.1 主要参数烃源岩有机质丰度是单位质量岩石的有机质含量。在其他条件相近的情况下,岩石中有机质含量(有机质丰度)越高,生烃潜力越大。有机质丰度评价指标包括总有机碳(TOC)、氯仿沥青“A”、总烃(HC)、生烃潜力(S1-游离烃含量,mg/g;S2-裂解烃含量,mg/g。)和排烃强度等。
碳酸盐岩烃源岩有机碳下限标准一直是学术界争论的热点。Gehman(1962)[52]统计表明,现代碳酸盐岩烃源岩的有机碳平均含量约为1.20%,与现代泥质烃源岩(1.00%)和古代泥质烃源岩(1.40%)比较接近,而古代碳酸盐岩烃源岩的有机碳平均含量约为0.24%,远远小于现代碳酸盐岩烃源岩的有机质丰度。这可能与碳酸盐岩中的成岩作用有关,因为在成岩过程中,有机质容易损失。关于碳酸盐岩烃源岩的有机质丰度评价,不同的学者、不同时期所给的标准存在很大差别。对碳酸盐烃源岩有机质丰度特征有两种观点:(1) 碳酸盐岩在进入高演化阶段前,已有烃类排出,所以有机碳含量减低,其下限值较低;(2) 碳酸盐岩有机碳含量与泥岩有机碳含量并无差别,其有机碳含量受热演化影响较小,下限值为0.40%~0.50%,如表 4。本次主要参考1998年Peters的标准[6]来评价烃源岩的有机质丰度,如表 5。
| 表4 海相碳酸盐岩烃源岩有机碳丰度下限标准 Table 4 The lower limit of total organic carbon in carbonate source rocks |
| 表5 海相碳酸盐岩烃源岩有机质丰度评价标准 Table 5 The evaluation criteria of organic matter abundance in marine carbonate source rocks |
排烃强度是指单位面积的烃源岩所能生成的油气量。目前以排烃强度作为评价标准判断烃源岩的品质还比较少。只有少数人对排烃强度做了研究,如程克明等(表 6)[53]、薛海涛[42]等。
| 表6 陆相沉积盆地的生烃强度评价标准[53] Table 6 The evaluation criterion of oil-expulsing capacity in terrestrial sedimentary basin |
参考程克明等[53]和薛海涛[42]沉积盆地排烃强度评价标准(排烃强度=生烃强度—残油强度),经过综合分析得到各级别所对应的排烃强度,见表 7。
| 表7 排烃强度的烃源岩评价标准 Table 7 The evaluation criterion of oil-expulsing capacity in marine sedimentary basin |
其中,烃源岩处于评价标准“差”的选项时,表明该烃源岩有一定的生烃能力,但生烃强度小于残油强度,不能形成油藏,其界限值为0.25×106 t/km2。这类油源岩需要其他条件达到成熟后才能成藏,或为其他油源提供有益的补充。
2.2 有机质类型有机质类型是评价烃源岩质量的指标。不同组成和来源的有机质,其生烃潜力有很大的差别。因此,要客观地认识和评价烃源岩的生烃能力,仅仅评价有机质丰度是不够的,必须对有机质类型进行评价。
有机质类型同样也决定了生成物的不同,如Ⅰ型干酪根和Ⅱ型干酪根以生烃为主,Ⅲ型干酪根以生气为主。这主要与有机质的化学组成和结构有关。
鉴别烃源岩有机质类型的方法主要有3种[9]:
(1) 依据有机质来源划分;
(2) 依据干酪根的显微组分组成划分;
(3) 依据干酪根元素来划分。
本次评价主要采用三类五分法评价干酪根的类型,主要参考1998年Peters的标准来评价烃源岩的有机质类型,如表 8,其中:HI=HC/TOC;S3-热解过程中CO2的含量,mg/g。
| 表8 海相碳酸盐岩烃源岩有机质类型划分表 Table 8 The evaluation criteria of organic matter type in marine carbonate source rocks |
众所周知,有机质含量不等于原油含量,它只是原油形成的物质基础,只有当它达到一定热演化程度的时候才能转化成石油。衡量这个变化过程的参数就是成熟度指标,对这些指标的研究就是有机质成熟度评价。因此,有机质成熟度不仅可以帮助判断有机质成烃时间,还可以帮助判断油藏成藏时间。
由于碳酸盐岩烃源岩缺少镜质体,不能直接用高等植物碎屑的镜质组反射率来评价碳酸盐岩的有机质成熟度。只能利用海相岩石中各种有机显微组分的光线参数和干酪根的化学结构参数与镜质组反射率之间的相互关系来获取等效镜质组反射率,比如沥青反射率,海相镜质组反射率,动物有机碎屑反射率,牙形刺色变指数(荧光性)等等。由于这些参数均有各自的限制条件和使用范围,因此,需要综合评价。本次研究主要考虑成熟作用和产率两个因素来评价碳酸盐岩烃源岩的有机质成熟度。参考1998年Peters的标准来进行评价,如表 9。
| 表9 海相碳酸盐岩烃源岩有机质演化阶段划分表 Table 9 The evaluation criteria of organic matter maturity in marine carbonate source rocks |
烃源岩的生烃潜力不仅受生烃物质基础的影响,而且受到生烃过程影响。影响生烃过程的主要参数包括最大埋藏深度、生烃持续时间、生烃期次以及模拟生、排烃量等参数。通过对这些参数的定量分析,可以知道各个参数对烃源岩生烃潜力是否有利(表 10)。
| 表10 海相碳酸盐生烃过程评价标准 Table 10 The evaluation criteria of hydrocarbon generating process in marine carbonate source rocks |
一般在其他条件相同的情况下,烃源岩厚度越大,生烃持续时间越长[45];埋藏深度越深,生烃率越高[54];烃源岩生烃量[55]和排烃量[54]越大,有机质转化为油气的比例越高;烃源岩生烃潜力也就越大。
3 烃源岩生烃潜力评价模型 3.1 烃源岩生烃潜力指标体系通过对影响碳酸盐岩烃源岩生烃能力因素的分析和研究,提取了21个指标进行评价,这21个指标的性质对目标碳酸盐岩烃源岩的生烃能力起着决定性作用;其中有机质丰度评价包含6个评价指标,有机质类型包含4个评价指标,有机质成熟度包含6个评价指标,生烃过程包含5个评价指标。依据前面的分析可建立碳酸盐岩烃源岩生烃潜力评价指标体系,如图 3所示。
![]() |
| 图3 烃源岩生烃潜力评价指标体系 Fig. 3 The structure of multi-level fuzzy comprehensive evaluation |
通过对碳酸盐岩烃源岩研究,确定了21个影响烃源岩生烃潜力评价指标。此次所用参数包括有机质含量、氯仿沥青“A”、镜质反射率、S1、S2等等。本文根据模糊数学的原理建立模糊评价模型。在建立模型过程中,将每个参数作为烃源岩评价的单因素,且每个单因素下面的几个单因素评价向量组成一个矩阵,就可以变成多因素评判矩阵。
关于目标烃源岩参数的权重,需要确定反映同一烃源岩不同参数的相对重要性的权重。本次采用模糊层次分析法来确定权重,即通过构建能反映人们思维和客观事实一致性的模糊矩阵来求取各个参数的权重分配,详情见1.3节。各个参数的权重如图 3。最后通过模糊变换得到评价结果。
4 实例计算本次实例计算主要是借用渤海湾盆地的地化参数来评价本次所建立的方法。渤海湾盆地位于中国东部地区,呈菱形地形,中部宽,南北窄。它是一个中、新生代盆地,盆地平面含有多个凹陷和隆起台地。盆地内发育了中国重要的含油气区,如辽河油气区,大港油气区和冀东油气区,华北油气区、胜利油气区等等。本次研究系统统计了渤海湾盆地3个评价单元的烃源岩参数[56](如表 11所示),利用模糊层次分析法对烃源岩进行了综合评价。
| 表11 海相碳酸盐生烃过程评价标准 Table 11 The evaluation criteria of hydrocarbon generating process in marine carbonate source rocks |
渤海湾盆地碳酸盐岩烃源岩综合评价为三级评价,评价结构及权重见图 3。运用模糊数学可以获得各个区块的评价结果,如表 12。
| 表12 渤海湾盆地烃源岩有机质综合评价结果 Table 12 The evaluation result of marine carbonate source rocks in BoHai Bay Basin |
根据最大隶属度原则,渤海湾盆地烃源岩综合评价结果为“较差”水平。这和渤海湾盆地烃源岩分析结果基本吻合,如表 12中黑体数字。
5 结论(1) 通过分析影响碳酸盐岩烃源岩生烃能力主要参数,确定了模糊综合评价指标体系的21个评价指标,并运用模糊数学建立了新的综合评价模型。
(2) 本次所建立的模型对许多影响因素都进行了考虑,用层次分析法确定了各参数的权重,避免了烃源岩评价过程中由于参数过多而导致的矛盾现象,避免了选取参数时的盲目性,提高了烃源岩评价效率。
(3) 对渤海湾盆地应用表明渤海湾盆地的生烃潜力属于较差水平。
(4) 该方法的评价是实用、合理的、可靠的,能够客观地对烃源岩进行评价,具有推广价值。
| [1] |
金强. 有效烃源岩的重要性及其研究[J].
油气地质与采收率, 2001, 8 (1) : 1 –4.
Jin Qiang. Importance and research about effective hydrocarbon source rocks[J]. Petroleum Geology and Recovery Efficiency, 2001, 8 (1) : 1 –4. |
| [2] |
朱光有, 金强, 王锐, 等. 有效烃源岩的识别方法[J].
石油大学学报:自然科学版, 2003, 27 (2) : 6 –10.
Zhu Guangyou, Jin Qiang, Wang Rui. Identification methods for efficient source rocks[J]. Journal of the University of Petroleum, China, 2003, 27 (2) : 6 –10. |
| [3] | Eglinton G, Murphy M T J. Organic geochemistry:Methods and results[M]. New York Heidelberg Berlin: Springer-Verlag, 1969 . |
| [4] | Degens E T. Biogeochemistry of stable carbon isotopes[M]. New York Heidelberg Berlin: Springer-Verlag, 1969 . |
| [5] | Tissot B P, Durand B. Influence of natures and diagenesis of organic matter in formation of petroleum[J]. AAPG Bulletin, 1974, 58 (3) : 438 –459. |
| [6] | Hunt J M. Petroleum geochemisstry and geology[M]. New York: Freeman W H Company, 1995 . |
| [7] | Tissot B P, Welte D H. Petroleum formation and occurrence:A new approach to oil and gas exploration[M]. Heidelberg Berlin: Springer-Verlag, 1978 . |
| [8] | Hunt J M. Petroleum geochemistry and geology[M]. San Francisco: Freeman W H Company, 1979 . |
| [9] | 卢双舫, 张敏. 油气地球化学[M]. 北京: 石油工业出版社, 2007 . |
| [10] |
成海燕. 海相碳酸盐岩烃源岩的评价参数[J].
海洋地质动态, 2007, 23 (12) : 14 –18.
Cheng Haiyan. Evaluation parameters of marine carbonate source rocks[J]. Marine Geology Letters, 2007, 23 (12) : 14 –18. |
| [11] |
刘光鼎, 杨长春, 王清晨. 有利于海相烃源岩形成的物理作用[J].
地质科学, 2011, 46 (1) : 1 –4.
Liu Guangding, Yang Changchun, Wang Qingchen. Physical condition favoring formation of marine hydrocarbon source rocks[J]. Chinese Journal of Geology, 2011, 46 (1) : 1 –4. |
| [12] |
李晋超, 马永生, 张大江, 等. 中国海相油气勘探若干重大科学问题[J].
石油勘探与开发, 1998, 25 (5) : 1 –2.
Li Jinchao, Ma Yongsheng, Zhang Dajiang, et al. Some important scientific problems on petroleum exploration in marine formations of China[J]. Petroleum Exploration and Development, 1998, 25 (5) : 1 –2. |
| [13] |
周中毅, 贾蓉芬. 碳酸盐岩生油岩的有机地球化学、岩石学特征[J].
地球化学, 1974, 3 (4) : 278 –298.
Zhou Zhongyi, Jia Rongfen. Organic geochemical and petrological characteristics of carbonate rocks as a source rock for petroleum[J]. Geochimica, 1974, 3 (4) : 278 –298. |
| [14] |
傅家谟, 史继扬. 石油演化理论与实践(II)——石油演化的实践模型和石油演化的实践意义[J].
地球化学, 1977, 6 (2) : 87 –104.
Fu Jiamo, Shi Jiyang. Theory and and practice on petroleum evolution (II)-The practical model of petroleumevolution and its significance[J]. Geochimica, 1977, 6 (2) : 87 –104. |
| [15] |
傅家谟, 刘德汉. 碳酸盐岩有机质演化特征与油气评价[J].
石油学报, 1982 (1) : 1 –9.
Fu Jiamo, Liu Dehan. Some characteristics of the evolution of organic matter in carbonate formations[J]. Acta Petrolei Sinica, 1982 (1) : 1 –9. |
| [16] |
傅家谟, 贾蓉芬. 碳酸岩分散有机质的基本存在形式、演化特征与碳酸岩地层油气评价[J].
地球化学, 1984, 13 (1) : 1 –9.
Fu Jiamo, Jia Rongfen. Main forms of disseminated organic matter in carbonate rocks, their evolutionary characteristics and significance in oil-gas evaluation[J]. Geochimica, 1984, 13 (1) : 1 –9. |
| [17] | 傅家谟. 碳酸盐岩有机地球化学[M]. 北京: 科学出版社, 1989 . |
| [18] |
郝石生. 对碳酸盐生油岩的有机质丰度及其演化特征的讨论[J].
石油实验地质, 1984, 6 (1) : 67 –71.
Hao Shisheng. Richness of organic matter and its evolutional characteristics in carbonate source rocks[J]. Petroleum Geology & Expeximent, 1984, 6 (1) : 67 –71. |
| [19] |
陈丕济. 碳酸盐岩生油地球化学中的几个问题[J].
石油实验地质, 1985, 7 (1) : 3 –12.
Chen Peiji. Comment on several topics in the geochemistry carbonate source rock[J]. Petroleum Geology & Expeximent, 1985, 7 (1) : 3 –12. |
| [20] |
刘宝泉, 梁狄刚, 方杰, 等. 华北地区中上元古界、下古生界碳酸盐岩有机质成熟度与找油远景[J].
地球化学, 1985, 14 (2) : 150 –162.
Liu Baoquan, Liang Digang, Fang Jie, et al. Organic matter maturity and oil-gas prospect in middle-upper proterozoic and lower paleozoic carbonate rocks in northern China[J]. Geochimica, 1985, 14 (2) : 150 –162. |
| [21] | 程克明, 王兆云, 钟宁宁, 等. 碳酸盐岩油气生成理论与实践[M]. 北京: 石油工业出版社, 1996 . |
| [22] |
陈安定. 陕甘宁盆地奥陶系源岩及碳酸盐岩生烃的有关问题讨论[J].
沉积学报, 1996, 14 (Supp) : 90 –99.
Chen Anding. Carbonate source-rocks of the Ordovician in Shan-Gan-Ning Basin and discussion on the hydrocarbon generation of carbonates[J]. Acta Sedimentologica Sinica, 1996, 14 (Supp) : 90 –99. |
| [23] |
陈安定. 海相"有效烃源岩"定义及丰度下限问题讨论[J].
石油勘探与开发, 2005, 32 (2) : 23 –25.
Chen Anding. Definition and abundance threshold of marine source rocks developed in South China[J]. Petroleum Exploration and Development, 2005, 32 (2) : 23 –25. |
| [24] | 夏新宇. 碳酸盐岩生烃与长庆气田气源[M]. 北京: 石油工业出版社, 2000 . |
| [25] |
梁狄刚, 张水昌, 张宝民, 等. 从塔里木盆地看中国海相生油问题[J].
地学前缘, 2000, 7 (4) : 534 –547.
Liang Digang, Zhang Shuichang, Zhang Baomin, et al. Understanding on marine oil generation in china based on Tarim Basin[J]. Earth Science Frontiers, 2000, 7 (4) : 534 –547. |
| [26] |
张水昌, 梁狄刚, 张大江. 关于古生界烃源岩有机质丰度的评价标准[J].
石油勘探与开发, 2002, 29 (2) : 8 –12.
Zhang Shuichang, Liang Digang, Zhang Dajiang. Evaluation criteria for Paleozoic effective hydrocarbon source rocks[J]. Petroleum Exploration and Development, 2002, 29 (2) : 8 –12. |
| [27] |
饶丹, 章平澜, 邱蕴玉. 有效烃源岩下限初探[J].
石油实验地质, 2003, 25 (Supp.) : 578 –581.
Rao Dan, Zhang Pinglan, Qiu Yunyu. Discussion on lower limit of content of organic matters for effective source rocks[J]. Petroleum Geology & Expeximent, 2003, 25 (Supp.) : 578 –581. |
| [28] |
王兰生, 李子荣, 谢姚祥, 等. 川西南地区二叠系碳酸盐岩生烃下限研究[J].
天然气地球科学, 2003, 14 (1) : 39 –46.
Wang Lansheng, Li Zirong, Xie Yaoxiang, et al. Research on minimum TOC of source rock of permian carbonate in southwest Sichuan Basin[J]. Natural Gas Geoscience, 2003, 14 (1) : 39 –46. |
| [29] |
王兆云, 赵文智, 王云鹏. 中国海相碳酸盐岩气源岩评价指标研究[J].
自然科学进展, 2004, 14 (11) : 1236 –1243.
Wang Zhaoyun, Zhao Wenzhi, Wang Yunpeng. China's Marine carbonate source rock evaluation research[J]. Progress in Nature Science, 2004, 14 (11) : 1236 –1243. |
| [30] |
秦建中, 刘宝泉, 国建英, 等. 关于碳酸盐烃源岩的评价标准[J].
石油地质实验, 2004, 26 (3) : 281 –286.
Qin Jianzhong, Liu Baoquan, Guo Jianying, et al. Discussion on the evaluation standards of carbonate source rocks[J]. Petroleum Geology & Experiment, 2004, 26 (3) : 281 –286. |
| [31] |
彭平安, 刘大永, 秦艳, 等. 海相碳酸盐岩烃源岩评价的有机碳下限问题[J].
地球化学, 2008, 37 (4) : 415 –422.
Peng Ping'an, Liu Dayong, Qin Yan, et al. Low limits of organic carbon content in carbonate as oil and gas source rocks[J]. Geochimica, 2008, 37 (4) : 415 –422. |
| [32] |
腾格尔. 中国海相烃源岩研究进展及面临的挑战[J].
天然气工业, 2011, 31 (1) : 20 –25.
Tenger. Progress and challenges in the research of marine hydrocarbon source rocks[J]. Natural Gas Industry, 2011, 31 (1) : 20 –25. |
| [33] |
陈践发, 张水昌, 鲍志东, 等. 海相优质烃源岩发育的主要影响因素及沉积环境[J].
海相油气地质, 2006, 11 (3) : 49 –54.
Chen Jianfa, Zhang Shuichang, Bao Zhidong, et al. Main sedimentary environments and influencing factors for development of marine organic-rich source rocks[J]. Marine Origin Petroleum Geology, 2006, 11 (3) : 49 –54. |
| [34] |
陈践发, 张水昌, 孙省利, 等. 海相碳酸盐岩优质烃源岩发育的主要影响因素[J].
地质学报, 2006, 80 (3) : 467 –472.
Chen Jianfa, Zhang Shuichang, Sun Shengli, et al. Main factors influencing marine carbonate source rock formation[J]. Acta Geologica Sinica, 2006, 80 (3) : 467 –472. |
| [35] |
陈建平, 赵文智, 王招明, 等. 海相干酪根天然气生成成熟度上限与极限生气潜力探讨——以塔里木盆地研究为例[J].
科学通报, 2007, 52 (SⅠ) : 95 –100.
Chen Jianping, Zhao Wenzhi, Wang Zhaoming, et al. Marine kerogen generate maximum maturity and explore their potential limit angry gas:Taking Ordos Basin as an example[J]. Chinese Science Bulletin, 2007, 52 (SⅠ) : 95 –100. |
| [36] |
张宝民, 张水昌, 边立曾, 等. 浅析中国新元古-下古生界海相烃源岩发育模式[J].
科学通报, 2007, 52 (SⅠ) : 59 –69.
Zhang Baomin, Zhang Shuichang, Bian Lizeng, et al. Shallow of Chinas ancient marine hydrocarbon source rock and lower palaeozoic era development mode[J]. Chinese Science Bulletin, 2007, 52 (SⅠ) : 59 –69. |
| [37] |
秦建中, 腾格尔, 付小东. 海相优质烃源层评价与形成条件研究[J].
石油实验地质, 2009, 31 (4) : 366 –372, 378.
Qin Jianzhong, Tenger, Fu Xiaodong. Study of forming condition on marine excellent source rocks and its evaluation[J]. Petroleum Geology & Experiment, 2009, 31 (4) : 366 –372, 378. |
| [38] |
秦建中, 陶国亮, 腾格尔, 等. 南方海相优质页岩的成烃生物研究[J].
石油实验地质, 2010, 32 (3) : 262 –269.
Qin Jianzhong, Tao Guoliang, Tenger, et al. Hydrocarbon forming organisms in excellent marine source rocks in south China[J]. Petroleum Geology & Experiment, 2010, 32 (3) : 262 –269. |
| [39] |
秦建中, 申宝剑, 付小东, 等. 中国南方海相优质烃源岩超显微有机岩石学与生排烃潜力[J].
石油与天然气地质, 2010, 31 (6) : 826 –837.
Qin Jianzhong, Shen Baojian, Fu Xiaodong, et al. Ultramicroscopic organic petrology and potential of hydrocarbon generation and expulsion of quality marine source rocks in south China[J]. Oil & Gas Geology, 2010, 31 (6) : 826 –837. |
| [40] |
许化政, 王传刚. 海相烃源岩发育环境与岩石的沉积序列——以鄂尔多斯盆地为例[J].
石油学报, 2010, 31 (1) : 25 –30.
Xu Huazheng, Wang Chuangang. Development environment and lithological sequence of marine source rock:Taking Ordos Basin as an example[J]. Acta Petrolei Sinica, 2010, 31 (1) : 25 –30. |
| [41] | 李鲜蓉.三塘湖盆地及周边石炭系烃源岩评价[D].西安:西北大学, 2009. http://cdmd.cnki.com.cn/article/cdmd-10697-2009088467.htm |
| [42] |
薛海涛, 王欢欢, 卢双舫, 等. 碳酸盐岩烃源岩评价标准研究[J].
沉积学报, 2007, 25 (5) : 782 –786.
Xue Haitao, Wang Huanhuan, Lu Shuangfang, et al. Standard related to TOC classification evaluation of carbonate oil source rocks[J]. Acta Sedmentologica Sinica, 2007, 25 (5) : 782 –786. |
| [43] |
陈建平, 梁狄刚, 张水昌, 等. 中国古生界海相烃源岩生烃潜力评价标准与方法[J].
地质学报, 2012, 86 (7) : 1132 –1142.
Chen Jianping, Liang Digang, Zhang Shuichang, et al. Evaluation criterion and methods of the hydrocarbon generation potential for China's Paleozoic marine source rocks[J]. Acta Geologica Sinica, 2012, 86 (7) : 1132 –1142. |
| [44] | 诸克军, 冯光华, 冯刚顶. 一种石油勘探决策的模糊聚类分析法[J]. 江汉石油学院学报, 1999, 21 (3) : 15 –20. |
| [45] |
程顶胜, 刘松, 吴培红. 塔里木盆地石炭系生烃潜力的模糊数学综合评价[J].
石油学报, 2000, 21 (1) : 34 –39.
Cheng Dingsheng, Liu Song, Wu Peihong. Comprehensive evaluation by fuzzy mathematics on hydrocarbon generation potential of carbon iferous source rocks in Tarim Basin[J]. Acta Petrolei Sinica, 2000, 21 (1) : 34 –39. |
| [46] |
郭长春, 金强, 姚军. 用模糊数学方法评价烃源岩[J].
石油学报, 2005, 26 (4) : 50 –53.
Guo Changchun, Jin Qiang, Yao Jun. Evaluation of source rocks with fuzzy mathematics[J]. Acta Petrolei Sinica, 2005, 26 (4) : 50 –53. |
| [47] |
刘世翔, 薛林福. 模糊聚类分析法在油气评价中的应用[J].
地质找矿论丛, 2011, 3 (26) : 300 –303.
Liu Shixiang, Xue Linfu. The application of fuzzy clustering analysis to oil and gas evaluation[J]. Contributions to Geology and Mineral Resources Research, 2011, 3 (26) : 300 –303. |
| [48] | 谢季坚, 刘承平. 模糊数学方法及其应用[M]. 武汉: 华中科技大学出版社, 2006 . |
| [49] | 肖芳淳, 张效羽, 张鹏, 等. 模糊分析设计在石油工业中的应用[M]. 北京: 石油工业出版社, 1993 . |
| [50] |
徐文娟, 蒲万芬, 刘永兵, 等. 模糊数学在IPN型水凝胶合成中的应用[J].
西南石油大学学报, 2007, 29 (2) : 129 –131.
Xu Wenjuan, Pu Wanfen, Liu Yongbing, et al. Application of fuzzy mathematics in synthesis of INP hydrogel[J]. Journal of Southwest Petroleum University, 2007, 29 (2) : 129 –131. |
| [51] |
陈军华, 陈光玖, 陈利琼. 基于模糊评价法的石油企业人才竞争力评价[J].
西南石油大学学报:社会科学版, 2009, 2 (1) : 11 –14.
Chen Junhua, Chen Guangjiu, Chen Liqiong. Oil talent competitiveness evaluation based on fuzzy evaluation method[J]. Journal of Southwest Petroleum University:Social Sciences Edition, 2009, 2 (1) : 11 –14. |
| [52] | Gehan H M. Organic matter in limstones[J]. Geochimica et Cosmoschimica Acta, 1962, 26 : 885 –894. DOI:10.1016/0016-7037(62)90118-7 |
| [53] | 程克明, 王铁冠, 钟宁宁, 等. 烃源岩地球化学[M]. 北京: 科学出版社, 1995 : 249 -252. |
| [54] |
周杰, 庞雄奇. 一种生、排烃量计算方法探讨与应用[J].
石油勘探与开发, 2002, 29 (1) : 24 –27.
Zhou Jie, Pang Xiongqi. A method for calculating the quantity of hydrocarbon generation and expulsion[J]. Petroleum Exploration and Development, 2002, 29 (1) : 24 –27. |
| [55] | 侯读杰, 冯子辉. 油气地球化学[M]. 北京: 石油工业出版社, 2011 : 186 -188. |
| [56] | 肖萍.渤海湾盆地奥陶系中统海相碳酸盐岩烃源岩特征与评价[D].北京:中国地质大学(北京), 2007. http://cdmd.cnki.com.cn/article/cdmd-11415-2007066663.htm |
2015, Vol. 37



